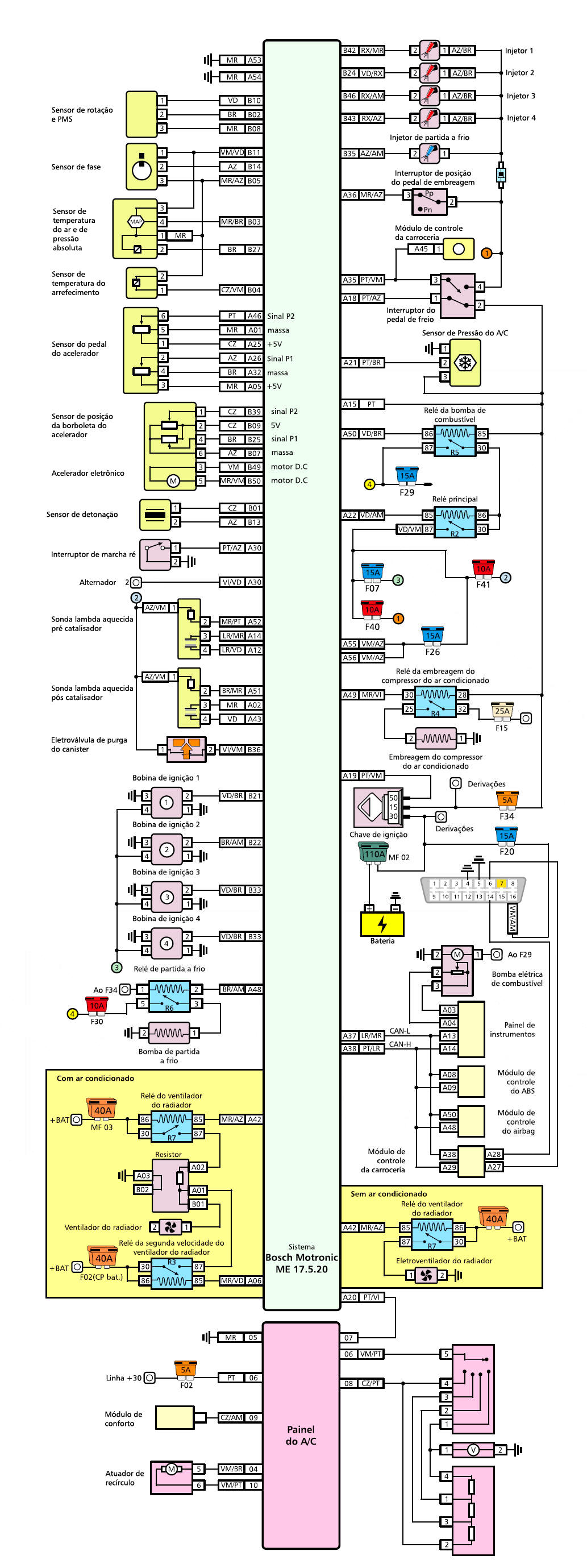
SISTEMA BOSCH ME17.5.20 - motor VW 1.0 TEC (CPBA)
DIAGRAMA EL�TRICO -
INJE��O ELETR�NICA I
DIAGRAMA EL�TRICO -
INJE��O ELETR�NICA II
DIAGRAMA EL�TRICO
- COMPUTADOR CENTRAL
REDE CAN
TESTE DOS SENSORES E SINAIS DE ENTRADA
PONTOS DE ATERRAMENTOS
RELES E FUS�VEIS
RELES E FUS�VEIS COMENTADO - INTERATIVO
SENSORES E SINAIS DE ENTRADA
DICAS DE MANUTEN��O
DICAS
descri��o dos pinos da unidade de comando
TESTANDO O COMUTADOR DA LUZ DE FREIO
TESTANDO O SENSOR MAP/ACT
TESTANDO O SENSOR DA TEMPERATURA DA �GUA
C�DIGOS DE FALHAS OBD-BrII
sincronismo do motor
reles e fus�veis do sistema internos
reles e fus�veis gerais
reles e fus�veis no v�o do motor