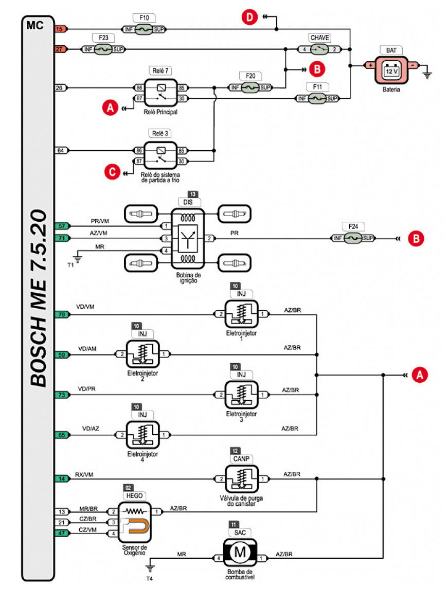
GOL G4 COM BOSCH 7.5.20

 

 

DIAGRAMA EL�TRICO - INJE��O ELETR�NICA
ESQUEMA EL�TRICO - INJE��O ELETR�NICA
ESQUEMA EL�TRICO PAINEL COM IMOBILIZADOR
PONTOS DE ATERRAMENTO
RELES
FUS�VEIS
TESTANDO A SONDA LAMBDA
TESTANDO O SENSOR ECT
TESTANDO O SENSOR MAP/ACT
TESTANDO O PEDAL DO ACELERADOR
TESTANDO O CORPO DE BORBOLETA
TESTANDO O SENSOR DE FASE
SINCRONISMO DA RODA F�NICA - RETENTOR DO VOLANTE

 

 

 

 

 

 

 

 

 

 

 

 

 

 

 

 

 

 

 

 

 

 

 

 

 

 

 

 

 

 

 

 

 

 

 

 

 

 

 

 

 

 

 

 

 

 
 

 

 

 

 

 

 

 

 

 

 

 

 

 

 

 

Nova pagina 1