8125

ESQUEMA ELÉTRICO - INJEÇÃO ELETRONICA    8125
DIAGRAMA ELÉTRICO - INJEÇÃO ELETRÔNICA I 8125
DIAGRAMA ELÉTRICO - INJEÇÃO ELETRÔNICA II
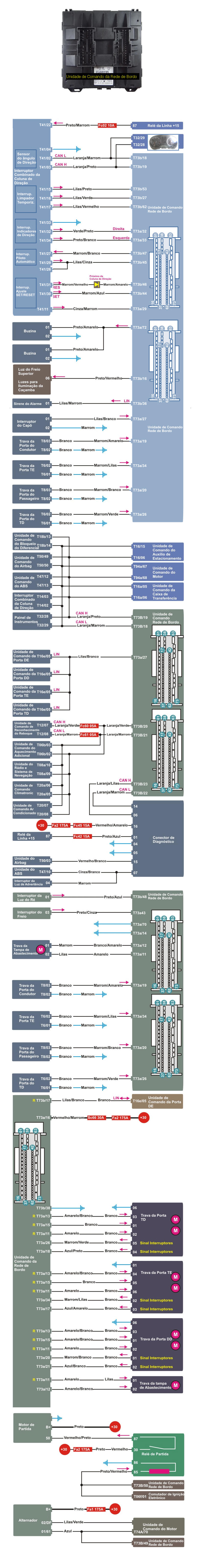
DIAGRAMA ELÉTRICO - COMPUTADOR DE BORDO - CONFORTO
DIAGRAMA ELÉTRICO - COMPUTADOR DE BORDO- TOPOLOGIA DA REDE 8125
RELES E FUSÍVEIS
DESCRIÇÃO DOS COMPONENTES DO SISTEMA
SISTEMA DE CARGA E PARTIDA
UNIDADE DE PRÉ AQUECIMENTO
DIAGNÓSTICO COM SCANNER - INTERATIVO
MANUAL DE SERVIÇO MECÂNICA/MOTOR/INJEÇÃO ELETRÔNICA
MECÂNICA / MOTOR SINCRONISMO DO COMANDO DE VÁLVULAS
TORQUES E APERTOS DO CABEÇOTE
SINCRONISMO DA CORREIA DENTADA
MOTOR - ESPECIFICAÇÕES TÉCNICAS
TORQUES E APERTOS - MOTOR