DIAGRAMA EL�TRICO - INJE��O ELETR�NICA
DIAGRAMA EL�TRICO - INJE��O ELETR�NICA
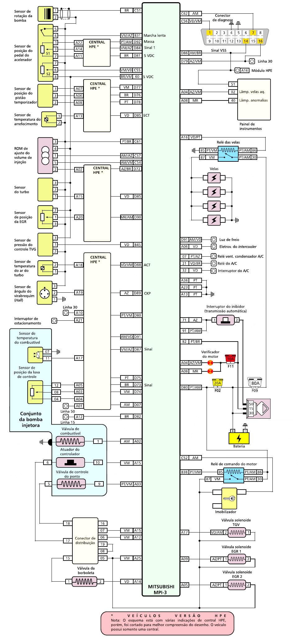
ESQUEMA EL�TRICO - INJE��O ELETR�NICA I
ESQUEMA EL�TRICO - INJE��O ELETR�NICA II
VALORES E TESTES DO SISTEMA
C�DIGOS DE FALHAS
MANUAIS DE SERVI�O II
MANUAIS DE SERVI�O III
SINCRONISMO DA CORREIA DENTADA
MEC�NICA/MOTOR - TORQUES  APERTOS e MEDIDAS

 

 

 

 

 

 

 

 

 

 

 

 

 

 

 

 

 

 

 

 

 

 

 

 

 

 

 

 

 

 

 

 

 

 

 

 

 

 

 

 

 

 

 

Nova pagina 1