CAPITULO 105
Aplicativo ISUZU
I-TEC
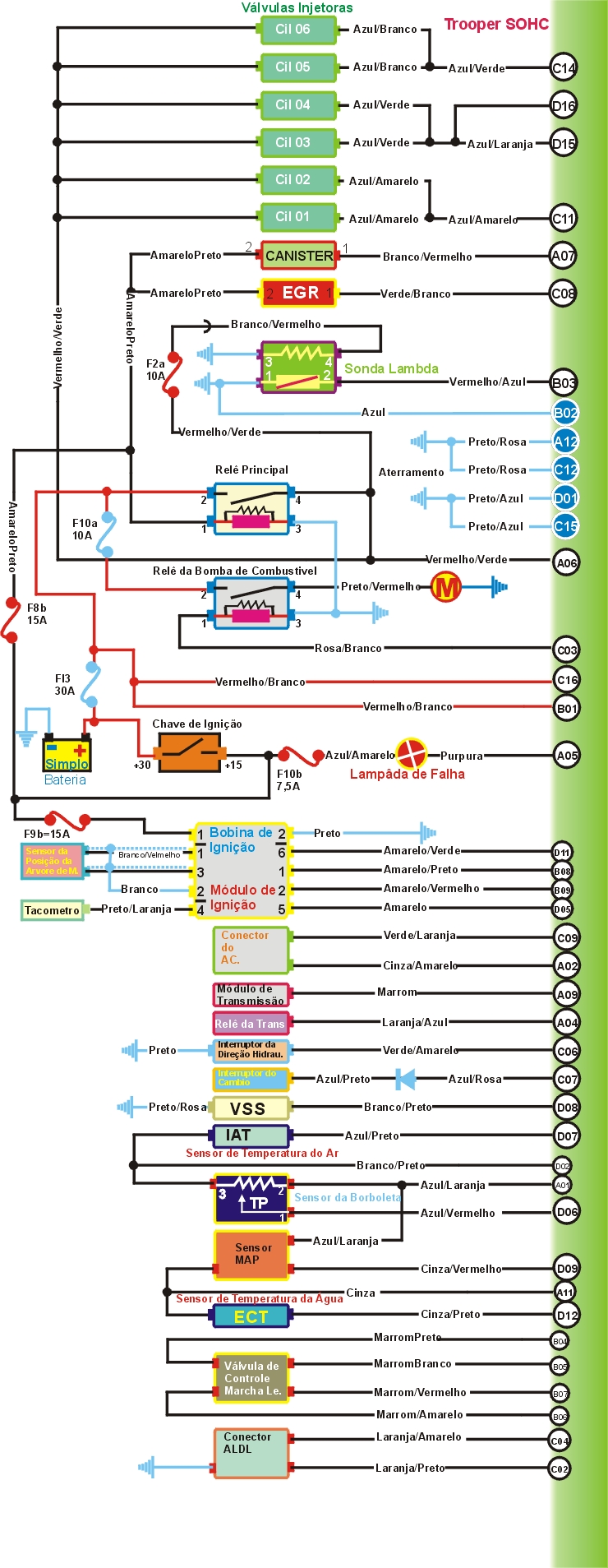
Rodeo 3.2 L 6VD1 Intermitente de 1993 a 1995
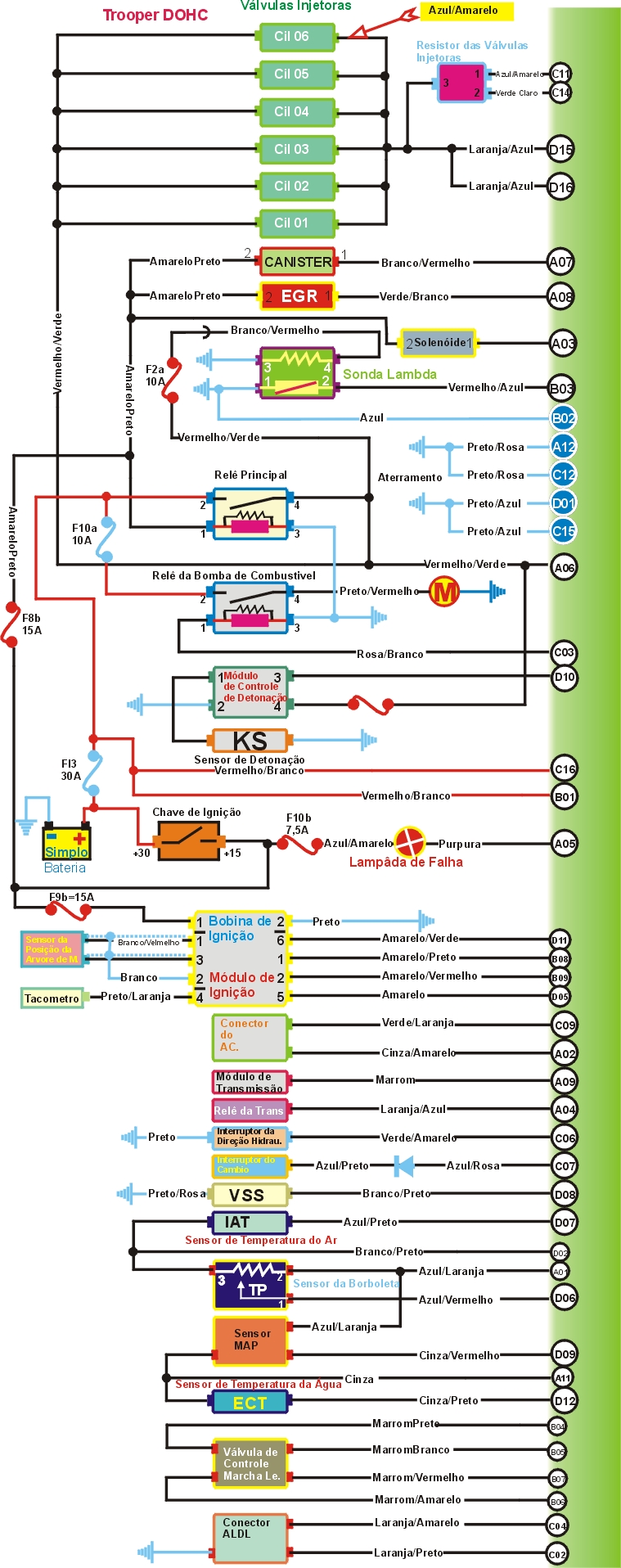
Trooper 3.2L 6VD-W DOHC de 1992 a 1995.
Trooper 3.2L 6VD-V SOHC de 1992 a 1995.

Como Conseguir o Código de Falhas
CÓDIGOS |
POSSIVEIS FALHAS |
12 |
Condição Normal |
13 |
Sonda Lambda - Circuito aberto ou fechado |
14 |
Sensor da Temperatura da Água |
21 |
Sensor da Posição da Borboleta |
23 |
Sensor de Temperatura do Ár |
24 |
Sensor de Velocidade VSS |
32 |
Válvula EGR |
33 |
Sensor MAP |
42 |
Sinal do Módulo de Ignição |
43 |
Sensor de Detonação |
44 |
Sonda Lambda mistura Pobre |
45 |
Sonda Lambda mistura Rica |
51 |
Memória da UC |



1- Como testar a Pressão da Bomba de Combustivel?
Testando |
1) - Ensira o motor na temperatura normal de funcionamento, ignição desligada, conecte um MANOMETRO de pressão na válvula SCHRADER, ignição ligada a bomba devera funcionar pôr 2 segundos compare as medidas, de partida no motor e deixe funcionar em marcha lenta e compare com as medidas, ignição desligada, remova o Relê da Bomba de Combustivel, faça um JUMP nos terminais 2 e 4 do Relê da Trooper e 1 e 3 da Rodeo faça a bomba funcionar, tape a mangueira de retorno e compare a pressão. |
TABELA
| Pressão | Condição | Valores |
| Sistema | Com chave ligada | De 2.8 a 3.1 bar |
| Regulado | Marcha Lenta | De 2.3 a 2.6 bar |
| Bomba funcionando | Retorno tampado | 4.4 bar |
2- Como testar a vazão da Bomba?
Testando |
1 - Ignição desligada, desconecte a mangueira de retorno e conecte uma vasilha de medidas, ignição desligada, remova o Relê da Bomba de Combustivel, faça um JUMP nos terminais 2 e 4 do Relê da Trooper e 1 e 3 da Rodeo faça a bomba funcionar, e compare com as medidas abaixo. |
| Bomba Funcionando | 1.52 litros em 60 segundos |
3- Como testar as Válvulas Injetoras

TROOPER DOHC
Testando |
1 - Ignição desligada, desconecte o multi-plug da válvula Injetora e com um MULTITESTE DIGITAL no modo Ohmimetro checar a resistência e comparar com a tabela abaixo. |
TABELA
| Tipo de Motor | Resistência |
| SOHC | 12.2 W aproximadamente |
| DOHC | 1.2 a 3W |
4- Como testar os resistores das válvulas Injetoras?
Testando |
1 - Ignição desligada, desconecte o multi-plug dos resistores das válvulas Injetoras e com um MULTITESTE DIGITAL no modo Ohmimetro checar a resistência e comparar com a tabela abaixo. |
TABELA
| Terminais | Resistência |
1 & 2 |
1.3W |
1 & 3 |
2.7W |
2 & 3 |
1.4W |
5- Como testar o funcionamento da Bomba de Combustivel?
Testando |
1) - Ignição ligada a bomba devera funcionar pôr 2 segundos se a bomba não funcionar, ignição desligada, remova o Relê da Bomba de Combustivel, faça um JUMP nos terminais 2 e 4 do Relê da Trooper e 1 e 3 da Rodeo faça a bomba funcionar, se a bomba não funcionar checar relês e fusiveis. |
6- Como testar o Sensor da posição da Borboleta TP?
Testando |
Ignição desligada, não desconecte o Multi-plug do Sensor TP apenas os exponha, ignição ligada, opere a borboleta e com um MULTITESTE DIGITAL no modo voltimetro checar a voltagem e conferir com a tabela abaixo. |
TABELA
| Terminais | Condição |
Voltagem |
| 1 & 3 | Borboleta fechada | 0,54 V |
| 1 & 3 | Borboleta Aberta | 5 V Aproxi. |
Suprimento de Voltagem
Testando |
Ignição desligada, desconecte o Multi-plug do Sensor TP, ignição ligada, com um MULTITESTE DIGITAL no modo voltimetro checar a voltagem e conferir com a tabela abaixo. |
Tabela
Terminais |
Voltagem |
1 & 2 |
5 V Aproxima. |
Testando |
1) -Ignição desligada, desconecte o Multi-plug do Sensor MAP, ignição ligada, com um MULTITESTE DIGITAL no modo voltimetro checar a voltagem nos terminais do Multi-plug que deve ser de 5 V aproximadamente |
2) - Ignição desligada, não desconecte o Multi-plug do Sensor MAP apenas os exponha e com um MULTITESTE DIGITAL no modo voltimetro checar a voltagem no terminal & Terra, de partida no motor deixe funcionar em marcha lenta checar a voltagem no terminal & Terra, agora com a borboleta totalmente aberta checar a voltagem no terminal & Terra e conferir com a tabela abaixo. |
Tabela
| Terminais | Condição |
Voltagem |
2 & terra |
Ignição Ligada |
4.7 V aproxi |
2 & terra |
Marcha Lenta |
1 a 2 V Aproxi. |
2 & terra |
Borboleta Total Aberta |
3.8 a 4.5 V |
8- Como testar o sensor de Temperatura do Ar?
Testando |
1 - Ignição desligada, desconecte o multi-plug do Sensor IAT e com um MULTITESTE DIGITAL no modo Ohmimetro checar a resistência e comparar com a tabela abaixo. |
Tabela
Temperatura |
Resistência |
10ºC |
3000 a 5000 W |
20ºC |
2000 a 3000 W |
50ºC |
700 a 1000 W |
80ºC |
200 a 400 W |
9- Como testar a Válvula de Controle da Marcha Lenta IAC?
Testando |
1 - Ignição desligada, desconecte o multi-plug do Válvula IAC e com um MULTITESTE DIGITAL no modo Ohmimetro checar a resistência e comparar com a tabela abaixo. |
Tabela
Terminais |
Resistência |
A & B |
40 a 80 W |
C & D |
40 a 80 W |
10- Como testar a Bobina de Ignição?
Testando |
1) - Ignição desligada, desconecte o Multi-plug de 2 pinos do módulo de Ignição, ignição ligada e com um MULTITESTE DIGITAL no modo Voltimetro checar a Voltagem nos terminais 1 & Terra que deve ser da bateria. |
2) - Ignição desligada, desconecte o Multi-plug de 2 pinos do módulo de Ignição, ignição ligada e com um MULTITESTE DIGITAL no modo Ohmimetro checar a resistência nos terminais 2 & Terra que deve ser Zero |
3) - Ignição desligada, desconecte o cabo de alta tensão, remova a bobina de ignição do Módulo de Ignição e acesse o terminais de baixa tensão e com um MULTITESTE DIGITAL no modo Ohmimetro checar a resistência primária nos terminais de baixa Tensão qu e deve ser de 0,5 a 0,9 W |
4) - Ignição desligada, desconecte o cabo de alta tensão, e com um MULTITESTE DIGITAL no modo Ohmimetro checar a resistência secundária nos terminais de Alta Tensão que deve ser de 5000 a 8000W . |
11- Como testar o Sensor de Temperatura da Água ECT?
Testando |
1 - Ignição Desligada desconecte o Multi-plug do Sensor ECT, alivie a pressão residual do sistema de refrigeração, remova o Sensor ECT, e imirja o Sensor num liquido com temperatura especificada e com um MULTITESTE DIGITAL no modo Ohmímetro checar a resistência nos terminais e conferir com a tabela abaixo. |
Tabela
Temperatura |
Resistência |
10ºC |
3000 a 5000W |
20ºC |
2000 a 3000W |
50ºC |
700 a 1000W |
80ºC |
200 a 400W |
12- Como testar o Sensor da Posição da árvore de Manivelas CKP?
Testando |
1 - Ignição desligada, desconecte o multi-plug do Sensor CKP e com um MULTITESTE DIGITAL no modo Ohmimetro checar a resistência nos terminais do Sensor que devera ser de 900 a 1200W |
13- Como testar o Sensor de Detonação KS?
MOTOR DOHC
Testando |
1 - Ignição desligada, desconecte o multi-plug do Sensor KS e de partida no motor e deixe funcionar em marcha lenta com um MULTITESTE DIGITAL no modo Voltimetro checar a voltagem nos terminais e com o motor funcionando a 1500 rpm a voltagem deve aumentar. |
14- Como testar a Sonda Lambda aquecida?
Testando |
1 - Ignição desligada, desconecte o multi-plug da Sonda Lambda e com ignição ligada com um MULTITESTE DIGITAL no modo Voltimetro checar a voltagem nos terminais 2 & 3 que deve ser de 0,43 V aproximadamente. |
2 - Deixe o motor funcionar em temperatura normal de Operação, de partida no motor e deixe funcionar em marcha lenta, não desconecte o Multi-plug apenas os exponha deixe o motor funcionar a 1500 rpm e cheque a voltagem nos terminais 2 & 3 que deve ser de 0,1 a 1,0 flutuando. |
15- Como testar o aquecedor da Sonda Lambda?
Testando |
1 - Ignição desligada, desconecte o multi-plug da Sonda Lambda e com um MULTITESTE DIGITAL no modo Ohmimetro checar a resistência nos terminais 1 & 4 da Sonda que devera ser de 3.5 a 14,3W |
2 - Ignição desligada, desconecte o multi-plug da Sonda Lambda e com ignição ligada com um MULTITESTE DIGITAL no modo Voltimetro checar a voltagem nos terminais 1 & 4 que deve ser a Voltagem da Bateria |
16- Como testar o Solenóide da Válvula EGR?
Testando |
1 - Ignição desligada, desconecte o multi-plug da EGR e com um MULTITESTE DIGITAL no modo Ohmimetro checar a resistência nos terminais da EGR que devera ser de 33 a 39W |
2 - Ignição desligada, desconecte o multi-plug da EGR e com ignição ligada com um MULTITESTE DIGITAL no modo Voltimetro checar a voltagem nos terminais 2 & Terra que deve ser a Voltagem da Bateria |
17- Como testar a Válvula de Canister?
Testando |
1 - Ignição desligada, desconecte o multi-plug da Válvula de Canister e com um MULTITESTE DIGITAL no modo Ohmimetro checar a resistência nos terminais da Válvula que devera ser de 33 a 39W |
2 - Ignição desligada, desconecte o multi-plug da Válvula de Canister e com ignição ligada com um MULTITESTE DIGITAL no modo Voltimetro checar a voltagem nos terminais 2 & Terra que deve ser a Voltagem da Bateria se a Voltagem não for a especificada checar fios e fuziveis. |
18- Como testar o Relê de Injeção?
Testando |
1) - Ignição desligada, remova o relê e com um MULTITESTE DIGITAL no modo Ohmimetro checar a resistência nos terminais do relê, e conecte um suprimento de voltagem da bateria e cheque a resistência nos terminais do relê e confira com a tabela abaixo. |
Tabela Trooper
| Terminais | Condição |
Resistência |
| 2 & 4 | Voltagem desconectada | Infinita |
| 2 & 4 | Voltagem Conectada | Zero |
| + da Bateria Terminal 1 | ||
| - da Bateria Terminal 3 | ||
Tabela Rodeo
| Terminais | Condição |
Resistência |
| 1 & 2 | Voltagem desconectada | Zero |
| 1 & 3 | Voltagem desconectada | Infinita |
| 1 & 2 | Voltagem Conectada | Infinita |
| 1 & 3 | Voltagem Conectada | Zero |
| + da Bateria Terminal 5 | ||
| - da Bateria Terminal 4 | ||
Checando suprimento de Voltagem
Testando |
1 - Ignição ligada o Relê deverá Operar se o Relê não operar checar os Fuziveis, Ignição desligada remova o relê e com um MULTITESTE DIGITAL no modo Voltímetro checar a voltagem dos terminais do Relê agora repetir o mesmo teste conferir com a tabela abaixo |
Tabela
Trooper| Terminais | Condição |
Voltagem |
2 & Terra |
Ignição desligada |
Da Bateria |
1 & Terra |
Ignição Ligada |
Da Bateria |
Tabela
Rodeo| Terminais | Condição |
Voltagem |
3 & Terra |
Ignição desligada |
Da Bateria |
5 & Terra |
Ignição Ligada |
Da Bateria |
Conexão terra
Testando |
1 - Ignição desligada, remova o Relê e com um MULTITESTE DIGITAL no modo Ohmimetro checar a resistência nos terminais do Relê que devera ser conforme a tabela abaixo |
Tabela Trooper
Terminais |
Resistência |
3 & terra |
Zero |
Tabela Rodeo
Terminais |
Resistência |
3 & terra |
Zero |
19- Como testar o Relê da Bomba de Combustivel?
Testando |
1) - Ignição desligada, remova o relê e com um MULTITESTE DIGITAL no modo Ohmimetro checar a resistência nos terminais do relê, e conecte um suprimento de voltagem da bateria e cheque a resistência nos terminais do relê e confira com a tabela abaixo. |
Tabela Trooper
| Terminais | Condição |
Resistência |
| 2 & 4 | Voltagem desconectada | Infinita |
| 2 & 4 | Voltagem Conectada | Zero |
| + da Bateria Terminal 1 | ||
| - da Bateria Terminal 3 | ||
Tabela Rodeo
| Terminais | Condição |
Resistência |
| 1 & 2 | Voltagem desconectada | Zero |
| 1 & 3 | Voltagem desconectada | Infinita |
| 1 & 2 | Voltagem Conectada | Infinita |
| 1 & 3 | Voltagem Conectada | Zero |
| + da Bateria Terminal 5 | ||
| - da Bateria Terminal 4 | ||
Checando suprimento de Voltagem
Testando |
1 - Ignição ligada o Relê deverá Operar se o Relê não operar checar os Fuziveis, Ignição desligada remova o relê e com um MULTITESTE DIGITAL no modo Voltímetro checar a voltagem dos terminais do Relê agora repetir o mesmo teste conferir com a tabela abaixo |
Tabela
Trooper| Terminais | Voltagem |
2 & Terra |
Da Bateria |
Tabela
Rodeo| Terminais | Voltagem |
1 & Terra |
Da Bateria |
Conexão terra
Testando |
1 - Ignição desligada, remova o Relê e com um MULTITESTE DIGITAL no modo Ohmimetro checar a resistência nos terminais do Relê que devera ser conforme a tabela abaixo |
Tabela Trooper
Terminais |
Resistência |
3 & terra |
Zero |
Tabela Rodeo
Terminais |
Resistência |
3 & terra |
Zero |
20- Como testar a alimentação da UC?
Testando |
| 1 - Ignição desligada desconecte o Multi-plug da UC com um MULTITESTE DIGITAL no modo Voltímetro checar a Voltagem nos Terminais e terra repetir o teste com a Ignição Ligada e também com o motor em funcionamento caso não confira com a tabela abaixo checar os fios e Relês |
Tabela
| Terminais | Condição |
Voltagem |
B1 & Terra |
Ignição desligada | Da Bateria |
| C16 & Terra | Ignição desligada | Da Bateria |
| A6 & Terra | Ignição ligada | Da Bateria |
Conexão terra
Testando |
1 - Ignição desligada, remova o multi-plug da UC um MULTITESTE DIGITAL no modo Ohmimetro checar a resistência nos terminais do Multi-plug e terra que devera ser conforme a tabela abaixo |
Tabela
| Terminais | Resistência |
| A12 & terra | Zero |
| B2 & terra | Zero |
| C12 & terra | Zero |
| C15 & terra | Zero |
| D1 & terra | Zero |
21) - Como testar o Módulo de Ignição?

Testando |
1 - Ignição desligada, desconecte o multi-plug de 2 pinos do Módulo, ignição ligada e com um MULTITESTE DIGITAL no modo Voltimetro checar a voltagem nos terminais 1 & terra que dever ser a da Bateria. |
2 - Ignição desligada, remova a tampa superior do motor e desconecte o multi-plug de 2 pinos do Módulo, ignição ligada e com um MULTITESTE DIGITAL no modo Ohmimetro checar a resistência nos terminais 2 & terra que dever ser Zero |
3 - Ignição desligada, não desconecte o multi-plug de 6 pinos, ignição ligada checar a voltagem nos terminais e terra, de partida no motor deixe funcionar em marcha lenta e com um MULTITESTE DIGITAL no modo Voltimetro checar a voltagem e conferir com a tabela abaixo. |
Tabela
Terminais |
Condição |
Voltagem |
1 & Terra |
Ignição ligada |
0,49V Máxima |
1 & Terra |
Motor funcionando |
Zero |
2 & terra |
Ignição ligada |
0,49 máxima |
2 & terra |
Motor funcionando |
1.1 a 2.4 V |
5 & terra |
Ignição ligada |
0,49 máxima |
5 & terra |
Motor funcionando |
0,1 a 0,2 V |
6 & terra |
Ignição ligada |
0,49 máxima |
6 & terra |
Motor funcionando |
4,9 V |
22- Como testar o Módulo de Controle da Detonação?

Testando |
1 - Ignição desligada, desconecte o multi-plug do módulo de controle da detonação e com um MULTITESTE DIGITAL no modo Voltimetro checar a voltagem nos terminais 4 & terra que dever ser a da Bateria. |
2 - Ignição desligada, desconecte o Multi-plug do Módulo de Controle da detonação com um MULTITESTE DIGITAL no modo Ohmimetro checar a resistência nos terminais 2 & terra que dever ser Zero |
3 - Ignição desligada, não desconecte o Multi-plug do Módulo de controle da detonação, ignição ligada checar a voltagem nos terminais e terra, de partida no motor deixe funcionar e com um MULTITESTE DIGITAL no modo Voltimetro checar a voltagem e conferir com a tabela abaixo. |
Tabela
| Terminais | Condição |
Voltagem |
| 3 & Terra | Ignição Ligada |
8 a 10 V |
| 3 & Terra | Motor Funcionando | Variavel |