Capitulo 74
Aplicativo Citroen
Bosch Monopoint MA 3.1Saxo 1,0
Saxo 1,1
PLANO DE BUSCA DE FALHA PELO SINTOMA
| FALHA | CAUSAS |
| Motor com dificuldade para pegar |
|
| Baixa de potência do motor | 1- Ver bateria
|
| Marcha lenta elevada | 1- Ver bateria
|
| Motor de partida viramas não pega | 1- Ver bateria
|
| Marcha lenta irregular | 1- Sonda lambda
|
| Consumo de combustível elevado | 1- Sonda de lambda
|
| Motor falha na aceleração | 1- Ver bateria
|

| 1 - Interruptor da posição da borboleta fechada | 2 - Conector ALDL. |
| 3 - Unidade Central | 4 - Sensor da Temperatura da Água |
| 5 - Sensor de Velocidade do Motor RPM | 6 - Válvula de Canister |
| 7 - Regulador de Pressão de Combustivel | 8 - Bomba de Combustivel no tanque |
| 9 - Filtro de Combustivel | 10 - Sensor de Oxogênio |
| 11 - Atuador de Marcha Lenta | 12 - Bobina de Ignição |
| 13 - Válvula Injetora | 14 - Sensor da Temperatura do Ar |
| 15 - Relé do Modulo | 16 - Sensor da Posição da Borboleta |
| 17 - Sensor de Velocidade VSS Saxo 1.1 |
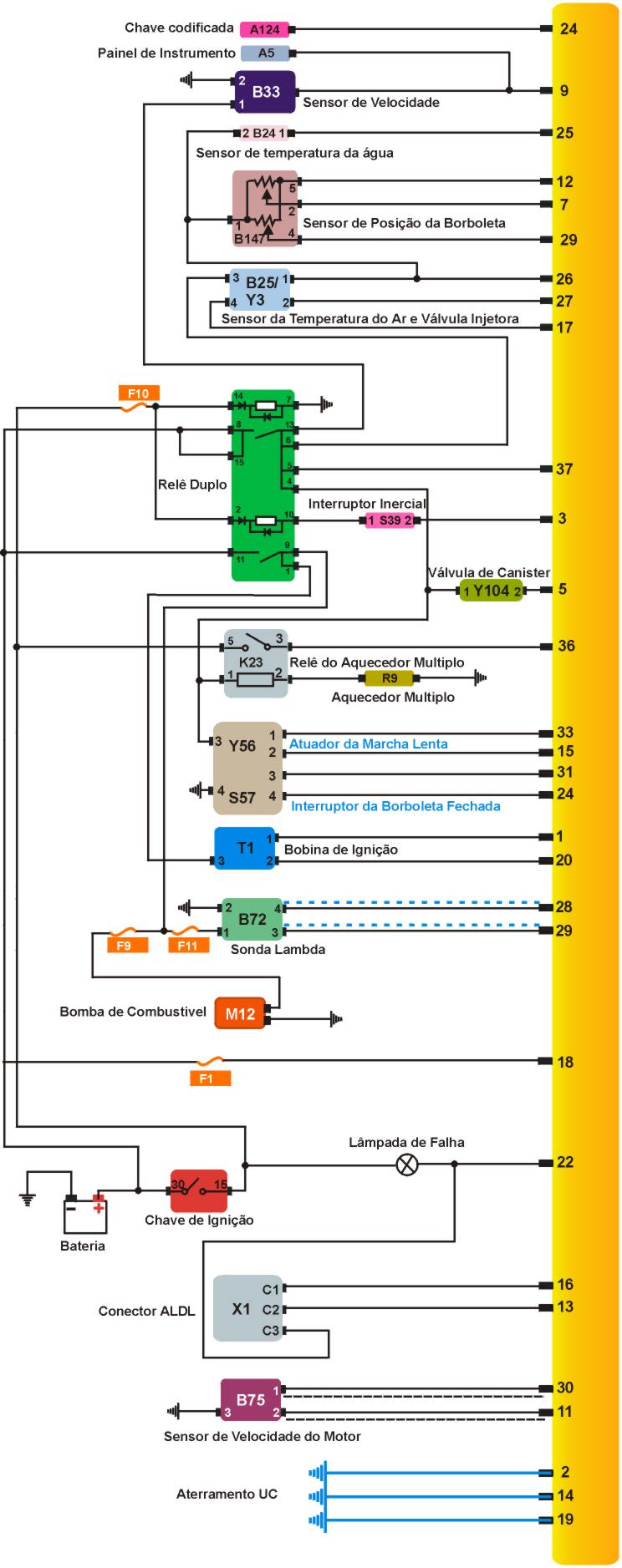
Esquema elétrico do Citroen Saxo 1.0

1)-Como testar a marcha lenta
TESTANDO |
| 1- Marcha lenta controlada eletronicamente sem ajuste possível, se a marcha lenta não for a mesma expecificada na tabela abaixo cheque os componentes do sistema de instanquiedade. |
Tabela
| Todos os modelos sem AC 850±50 rpm |
| Modelo 1,1 com AC 950±50 rpm |
TESTANDO |
| 1- Nível de CO eletronicamente controlado, sem ajuste possível, não for a mesma expecificada na tabela abaixo cheque os componentes do sistema de instanquiedade. |
Tabela
| Todos os modelos 5 % max. - na ponta da mangueira |
3)-Como testar Pressão de Combustível

TESTANDO |
| 1-Ignição desligada, conecte o manômetro entre o corpo de borboleta e a mangueira, ligue o motor, deixe na marcha lenta, compare o valor com o especificado na tabela abaixo desconecte a mangueira de retorno e tampe a ponta e compare a pressão novamente com a tabela abaixo. |
Tabela
| Pressão Condição Valor |
| Regulada Motor na lenta 0,7-0,9 bar |
| Sistema Retorno Tampado 1,1 bar |
4)-Como testar válvula injetora

TESTANDO |
| 1-Ignição desligada, desconecte o multiplug do corpo de borboletas, cheque a resistencia dos terminais do corpo de borboletas. |
Tabela
| Terminais Resistência |
| 3 & 4 7 W |
5)-Como testar bomba de combustível

TESTANDO |
| 1-Ignição ligada, a bomba deve acionar 1 segundo após a ignição ser acionada, se a bomba não acionar desligue a ignição, remova o relé do módulo, faça um jump com uma chave de teste entre os terminais 1 & 11 da base do relé, quando acionada a bomba deve acionar continuamente se não funcionar substitua. |
6)-Como testar sensor da posição da borboleta

TESTANDO |
| 1-Ignição desligada, disconecte o multi plug do sensor de posição da borboleta, ignição ligada motor parado cheque a voltagem dos terminais do multi plug |
Tabela
| Terminais Voltagem |
| 1 & 5 5 V |
Checando
TESTANDO |
| 1-Ignição ligada, não desconecte o multi plug, apenas exponha os terminais do multi plug ignição ligada motor parado, opere a válvula de borboletas cheque os terminais1 & 2 a voltagem deve ser continua sem oscilações , opere a válvula novamente e cheque agora os terminais 1 & 4 também deve ser continua . |
Tabela
| Terminais Condição Voltagem |
| 1 & 2 Borboleta Fechada 2 V |
| 1 & 2 Borboleta toda aberta 5 V max. |
| 1 & 4 Borboleta fechada Zero |
| 1 & 4 Borboleta toda aberta 4,2 V max. |
7)-Como testar o Interruptor da posição da borboleta fechada

Checando resitência modelo 1.0
TESTANDO |
| 1-Ignição desligada, disconecte o multi plug do sensor de posição da borboleta fechada, cheque a resistência do atuador dos terminais opere a válvula da borboleta e cheque a resistência dos terminais 3 & 4 . |
Tabela
| Terminais Condição Resitência |
| 3 & 4 Borboleta Fechada ¥ |
| 3 & 4 Borboleta toda aberta zero |
Checando Voltagem 1.0
TESTANDO |
| 1-Ignição desligada, não desconecte o multi-plug apenas exponha os terminais do atuador do multi-plug ignição ligada opere a válvula da borboleta e cheque a voltagem dos terminais 3 & 4. |
Tabela
| Terminais Condição Voltagem |
| 3 & 4 Borboleta Fechada zero |
| 3 & 4 Borboleta toda aberta Voltagem da Bateria |
Checando resistência modelo 1.1
TESTANDO |
| 1-Ignição desligada, disconecte o multi plug do sensor de posição da borboleta fechada, cheque a resistência do atuador dos terminais opere a válvula da borboleta e cheque a resistência dos terminais 4 & 5 . |
Tabela
| Terminais Condição Resistência |
| 4 & 5 Borboleta Fechada ¥ |
| 4 & 5 Borboleta toda aberta zero |
Checando Voltagem 1.1
TESTANDO |
| 1-Ignição desligada, não desconecte o multi-plug apenas exponha os terminais do atuador do multi-plug ignição ligada opere a válvula da borboleta e cheque a voltagem dos terminais 4 & 5. |
Tabela
| Terminais Condição Voltagem |
| 4 & 5 Borboleta Fechada zero |
| 4 & 5 Borboleta toda aberta Voltagem da Bateria |

Checando a resistência
TESTANDO |
| 1-Ignição desligada, desconecte o multi-plug do corpo de borboletas, cheque temperatura ambiente do ar cheque a resistência dos terminais do corpo de borboletas |
Tabela
| Terminais Temperatura Resistência |
| 1 & 2 0 ° C 5500 W |
| 1 & 2 10° C 3500 W |
| 1 & 2 40° C 1200 W |
| 1 & 2 60° C 525 W |
| 1 & 2 80° C 300 W |
Checando suprimento de voltagem
TESTANDO |
| 1-Ignição desligada, desconecte o multi-plug do corpo de borboletas, ignição ligada motor parado, cheque a voltagem dos terminais do multi plug. |
Tabela
| Terminais Resistência |
| 1 & 2 11 W |
9)-Como testar o atuador de controle da marcha lenta

Checando resistência modelo 1.0
TESTANDO |
| 1-Ignição desligada, desconecte o multi-plug do atuador de controle da marcha lenta, cheque a resistência dos terminais do multi plug. |
Tabela
| Terminais Resistência |
| 1 & 2 11 W |

Checando resistência do modelo 1.1
TESTANDO |
| 1-Ignição desligada, desconecte o multi-plug do atuador de controle da marcha lenta, cheque a resistência dos terminais do multi plug. |
Tabela
| Terminais Resistência |
| 1 & 6 37 W |

Suprimento de voltagem
TESTANDO |
| 1-Ignição desligada, disconecte o multi-plug da bobina de ignição, ligue o motor cheque voltagem dos terminais e terra do multi-plug se não for a mesma especificada na tabela abaixo, cheque cabos e fusíveis . |
Tabela
| Terminais Condição Voltagem |
| 3 & terra Motor Funcionando Voltagem da Bateria |
Resistência Primária
TESTANDO |
| 1-Ignição desligada, disconecte o multi-plug da bobina de ignição, cheque a resistência da bobina de ignição terminais de baixa tensão. |
Tabela
| Terminais Resistência |
| 3 & 1 0,8 W |
| 3 & 2 0,8 W |
Resistência Secundária
TESTANDO |
| 1-Ignição desligada, disconecte o multi-plug da bobina de ignição, disconecte o mutli-plug da bobina de ignição de alta-tensão cheque a resistência da bobina de ignição terminais de baixa tensão repita o teste para cada bobina. |
Tabela
| Terminais Resistência |
| Bosch 14000 W |
| Sagem 7100 W |
| Valeo 8600 W |
11)-Como testar Sensor de temperatura da água

TESTANDO |
| 1-Ignição desligada, disconecte o multi-plug do sensor de temperatura da água alivie a pressão do sistema de arrefecimento remova o sensor de temperatura da água do motor, mergulhe o sensor em água com a temperatura especificada na tabela abaixo cheque a resistência dos terminais do sensor . |
Tabela
| Temperatura Resistência |
| 0 ° C 5500 W |
| 10° C 3500 W |
| 40° C 1200 W |
| 60° C 525 W |
| 80° C 300 W |
| 100° C 175 W |

Checando resistência
TESTANDO |
| 1-Ignição desligada, desconecte o multi-plug do sensor de rotação, cheque a resistência dos terminais do multi plug. |
Tabela
| Terminais Resistência |
| 1 & 2 300-400 W |
14)-Como testar sensor de oxigênio aquecido

TESTANDO |
| 1-Deixe o motor na temperatura normal de funcionamento, ignição desligada, conecte um pinalti na centralina ligue o motor, acelere 2 ou 3 vezes deixe na lenta cheque a voltagem dos terminais do pinalti expecificados na tabela. |
Tabela
| Terminais Condição Voltagem |
| 10 & 28 Motor na Lenta 0-1 V (flutuando) |
15)-Como testar a Válvula de Canister

Checando resistência
TESTANDO |
| 1-Ignição desligada, desconecte o multi-plug do sensor de rotação, cheque a resistência dos terminais do multi plug. |
Tabela
| Resistência 25-50 W |

Suprimento de voltagem
TESTANDO |
| 1-ignição ligada relé do módulo deve ficar operando aquecendo se não aquecer cheque cabos e fusíveis, ignição desligada disconecte relé do módulo do multi plug, cheque voltagem do terminais e terra do mutli-plug, ignição ligada, cheque a voltagem dos terminais do multi-plug e terra, se a voltagem não conferir com a tabela abaixo cheque cabos e fusíveis . |
Tabela
| Terminais Condição Voltagem |
| 11 & terra Ignição desligada Voltagem da Bateria |
| 2 & terra Motor Funcionando Voltagem da Bateria |
| 14 & terra Motor Funcionando Voltagem da Bateria |
Conecção do terra
TESTANDO |
| 1-Ignição desligada, desconecte o multi-plug do relé do módulo, cheque a resistência dos terminais e terra do multi plug se não conferir com a tabela abaixo cheque cabos e fusíveis . |
Tabela
| Terminais Resistência |
| 7 & terra zero |

Suprimento de voltagem
TESTANDO |
| 1-Ignição desligada, conecte o pinalt cheque a voltagem do terminal e terra especificados na tabela abaixo, ignição ligada motor parado, cheque novamente a voltagem se não conferir com o valor especificado na tabela confira cabos e fusíveis. |
Tabela
| Terminais Condição Voltagem |
| 18 & terra Ignição desligada Voltagem da Bateria |
| 37 & terra Motor Funcionando Voltagem da Bateria |
Conecção do terra
TESTANDO |
| 1-Ignição desligada, desconecte o multi-plug da unidade central, cheque a resistência dos terminais e terra do pinalt se não conferir com a tabela abaixo cheque cabos e fusíveis . |
Tabela
| Terminais Resistência |
| 2 & terra zero |
| 14 & terra zero |
| 19 & terra zero |