CAPÍTULO 29
APLICATIVOS NISSAN
NISSAN ECCS
Almera 1.4 GA14DE 1995
Almera 1.6 GA16DE 1995
Primera 1.6 GA16DE 1996
COMO FUNCIONA ESTE SISTEMA
¤ Este sistema é Mutliponto seqüencial , com 4 válvulas injetoras que possui autodiagnose ou seja que caso tenha alguma falha possui uma lâmpada de falha no painel de instrumento. O sistema armazena os dados que poderão ser diagnosticado com o sistema do código de falhas. ¤ A unidade central opera no modo emergência quando um sensor falha, assim o motorista conseguirá levar o carro até a oficina. ¤ Unidade central é incorporada com a função alto diagnose |

| 1 Atuador da posição do eixo de comando | 2 Conector da unidade de dados |
| 3 Sensor de gravação elétrica | 4 Unidade central |
| 5 Relé da unidade central 1 & 2 | 6 Sensor de temperatura da água |
| 7 Válvula de canister | 8 Came de velocidade da lenta |
| 9 Filtro de combustível | 10 Bomba de combustível |
| 11 Relé da bomba de combustível | 12 Sensor de oxigênio |
| 13 Válvula de controle de ar da lenta 1 | 14 Válvula de controle de ar da lenta 2 |
| 15 Módulo de potência | 16 Bobina de ignição |
| 17 Distribuidor de ignição | 18 Resistor do sinal de ignição |
| 19 Válvula injetora | 20 Sensor do fluxo de massa de ar |
| 21 Interruptor da posição neutra (transmissão) | 22 Guia do interruptor de pressão |
| 23 Sensor de posição da borboleta | 24 Sensor de velocidade do veiculo |
PROBLEMA |
POSIVEIS CAUSAS |
MOTOR NÃO PEGA |
1 Examinar bateria e suas conexões. 2 Verificar válvulas injetoras 3 Regulador da pressão de entrada da gasolina.4 Válvula de escape5 Conector da unidade central |
MOTOR COM DIFICULDADE PARA PEGA QUANDO FRIO. |
1 Examinar bateria e suas conexões.2 Regulador da
pressão de entrada da gasolina.
3 Verificar válvulas injetoras.4 Regulador da saída do ar morno5 Válvula de controle da baixa da lenta6 Unidade central |
| MOTOR COM DIFICULDADE PARA PEGA QUANDO QUENTE | 1 Regulador da
pressão de entrada da gasolina. 2 Conector da unidade central3 Válvulas injetoras |
| MOTOR COM PERDA DE POTÊNCIA QUANDO QUENTE | 1 Regulador da
pressão de entrada da gasolina.2 Válvula de canister
3 Sistema de estanqueidade |
| MOTOR COM PERDA DE POTÊNCIA QUANDO FRIO | 1 Sistema de estanqueidade 2 Sensor de fluxo de massa de ar . |
| MOTOR COM PERDA DE POTÊNCIA EM CONDIÇÕES NORMAIS | 1 Sensor
de oxigênio2
Válvula de canister
3 Sensor de fluxo de massa de ar . |
| MOTOR FAZ BARULHO QUANDO LIGADO | 1 Nível de combustível no tanque2 Regulador da
pressão de entrada da gasolina.
3 Válvulas injetoras 4 Unidade central. |
| MOTOR FAZ BARULHO QUANDO FRIO | 1 Válvula de controle da lenta 2 Válvulas injetoras3 Regulador da pressão de entrada da gasolina.4 Válvula de controle da baixa da lenta5 Conector da unidade central |
| MOTOR FAZ BARULHO QUANDO QUENTE | 1 Sistema de estanqueidade 2 Válvulas injetoras3 Regulador da pressão de entrada da gasolina4 Conector da unidade central |
| MARCHA LENTA ERRADA | 1 Válvula de controle da lenta 2 Válvulas injetoras3 Regulador da pressão de entrada da gasolina.4 Sensor de oxigênio5 Sistema de estanqueidade 6 Válvula de escape7 Conector da unidade central |
| MOTOR FALHANDO E PERFORMANCE POBRE | 1 Regulador da pressão de entrada da gasolina 2 Sistema de estanqueidade |
| BATENDO PINO | 1 Sistema de estanqueidade 2 Válvula de escape3 Válvula de canister |
| SURGINDO | 1 Sensor de oxigênio 2 Válvula de escape |
| CÓDIGO | POSSIVEL DEFEITO |
11 |
Sensor da posição do eixo de comando |
12 |
Sensor do fluxo de massa de ar |
13 |
Sensor de temperatura da água |
21 |
Sinal do circuito de ignição |
28 |
Superaquecimento unidade central com baixa voltagem |
43 |
Sensor da posição da borboleta |
55 |
Sem nenhum problema |
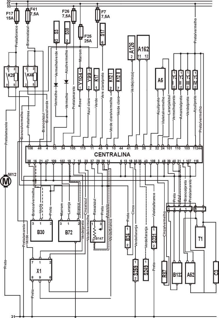
CONECTOR DA UNIDADE CENTRAL
IDENTIFICAÇÃO DOS COMPONENTES DO ESQUEMA ELÉTRICO .
CODIGO DISCRIÇÃO DO COMPONENTE.
A5 |
Painel de Instrumentos. |
A35 |
Unidade Central. |
A52 |
Sensor de temperatura da água |
A126 |
Controle de temperatura do ar |
A162 |
Modulo de controle da imobilização |
B24 |
Sensor de temperatura da água. |
B30 |
Sensor do volume da massa de ar. |
B72 |
Sonda Lambda. |
B132 |
Sensor da posição do eixo de comando. |
B147 |
Sensor da Posição da Borboleta. |
C3 |
Supressor |
F |
Fusível. |
K12 |
Relé do sensor de temperatura do motor |
K17 |
Relé da unidade AC |
K20 |
Relé da Bomba de Combustivel. |
K46 |
Relé da unidade central |
K 153 |
Relé do sensor da posição do eixo de comando |
S3 |
Interruptor da lâmpada de aquecimento |
S17 |
Interruptor do sensor AC |
S30 |
Interruptor do aquecedor do vidro traseiro |
S231 |
Interruptor do guia de pressão |
S249 |
Interruptor da posição da transmissão |
S259 |
Interruptor da posição neutra (transmissão) |
T1 |
Bobina de Ignição |
X1 |
Conector da unidade central |
Y3 |
Válvulas Injetoras. |
Y97 |
Válvula de controle da marcha (transmissão) |
Y99 |
Válvula de controle do ar da lenta |
Y104 |
Válvula de canister |
15 |
Ignição ligada motor parado. |
30 |
Positivo da Bateria (+) |
31 |
Negativo da Bateria (-) |
50 |
Interruptor de ignição sinal de inicio |

ESQUEMA ELÉTRICO DO NISSAN ALMERA LHD.

ESQUEMA ELÉTRICO DO NISSAN PRIMERA

COMO TESTAR OS COMPONENTES

Ajustamento
TESTANDO |
1 A marcha lenta é controlada eletronicamente, ligue o motor, funcione motor em 2000 RPM por cerca de 2 minutos, de Três aceleradas leves até 2500 RPM, deixe na lenta por um minuto, desligue o motor e a ignição, desconecte o multi-plug do sensor da posição da borboleta ligue o motor, deixe a lenta estabilizar, a base da lenta não especificada, ajuste a base da lenta com o parafuso da lenta, desligue a chave, reconecte o multi-plug ligue o motor, acelere o motor novamente por três vezes até 2500 RPM, deixe na lenta cheque a Regulagem da marcha lenta especificada na tabela abaixo. |
Tabela
| Temperatura Resistência |
| Regulagem da marcha lenta |
| Com luzes acesas 800±50 rpm |
| Sem luzes acesas 700±50 rpm |
| Almera AT 800±50 rpm |
| Base da marcha lenta |
| Exceto Almera 650±50 rpm |
| Almera AT 750±50 rpm |
Ajustamento
TESTANDO |
1 O nível de CO é controlado eletronicamente sem ajuste possível, nível de CO fora do especificado: cheque vazamento de ar no sistema (estanqueidade), teste os cabos e componentes elétricos com PONTA DE PROVA . |
Tabela
| Todos os modelos 0,2-1,2 % máximo- na ponta da mangueira |
| Cheque o nível de CO na velocidade do motor |
| Com luzes acesas 800±50 rpm |
| Sem luzes acesas 700±50 rpm |
| Almera AT 800±50 rpm |
3)- Como testar posição inicial do regulador de pressão
TESTANDO |
| 1 Posição inicial do regulador de pressão pré- fixada pelo fabricante , sem ajuste possível.. |
4)- Como testar pressão da gasolina

Checando.
TESTANDO |
1 Ignição desligada, conecte um MANÔMETRO na mangueira de combustivel, ligue o motor e deixe na lenta desconecte a mangueira de vácuo do regulador de pressão de combustível, compare a pressão medida, faça a bomba de combustivel funcionar, compare a pressão com a especificada na tabela, reconecte a mamgueira de vácuo no regulador, faça a bomba de combustível funcionar novamente, compare a pressão com a especificada na tabela. |
Tabela.
| Sistema Condições Valores |
| Sistema Vácuo desligado 2,94 Bar |
| Regulado Vácuo ligado 2,45 Bar |

TESTANDO |
1 Ignição desligada, desconecte o multi-plug da válvula injetora e com um MULTITESTE DIGITAL cheque a resistência dos terminais indicados na figura acima |
Tabela
| Terminais Resistência |
| 1 & 2 10-14 W |
Como testar o suprimento de voltagem
TESTANDO |
1 Ignição desligada, desconecte o multi-plug do injetor, ignição ligada motor parado, cheque com o MULTITESTE a voltagem dos terminais do multi-plug, deve coincidir com a voltagem da tabela. faça o teste para todos injetores. |
Tabela
| Terminais Voltagem |
| 2 & terra Voltagem da bateria |

Checando operação
TESTANDO |
1 Ignição ligada, motor parado, a bomba deve girar por cerca de 5 segundos, se a bomba não funcionar desligue a ignição, remova o relé da bomba de combustível, faça um jump entre a base dos terminais 3 & 5 do relé, ignição ligada motor parado, a bomba de combustível deve funcionar continuamente após o jump, se a bomba não funcionar desligue o motor, desconecte o muli-plug da bomba ligue a ignição, opera o interruptor, cheque a voltagem da bateria dos multi-pilugs de a voltagem não for a mesma especificada pela tabela confira cabos . |
Tabela
| Terminais Voltagem |
| 1 & 2 Voltagem da bateria |
Checar a resistência
TESTANDO |
1 Ignição desligada, desconecte o multi-plug da bomba de combustível, e com um MULTITESTE DIGITAL cheque a resistência dos terminais da bomba de combustível . |
Tabela
| Temperatura Resistência |
| 1 & 2 0,2-5,0 W |

Como testar o suprimento de voltagem
TESTANDO |
1 Ignição desligada, desconecte o multi-plug do sensor TP, ignição ligada motor parado, cheque com o MULTITESTE a voltagem dos terminais e terra do sensor TP, deve coincidir com a voltagem da tabela. |
Tabela
| Terminais Condição Voltagem |
| 1 & terra Ignição ligada motor parado 5V aproxi |
Como testar conexão do terra
TESTANDO |
1 Ignição desligada, desconecte o multi-plug do sensor TP, e com um MULTITESTE DIGITAL cheque a resistência dos terminais do multi-plug. |
Tabela
| Terminais Resistência |
| 3 & terra Zero |
Como testar voltagem
TESTANDO |
1 Ignição desligada, não desconecte o multi-plug do sensor TP apenas exponha os terminais o multi-plug, ignição ligada motor parado, cheque com o MULTITESTE a voltagem dos terminais e terra do sensor TP, opera a válvula TP e cheque a voltagem dos terminais 2 e 3 a voltagem deve ser sem muitas oscilações deve coincidir com a voltagem da tabela. |
Tabela
| Terminais Condição Voltagem |
| 2 & 3 Borboleta fechada 0,35 a 0,65V aproxi |
| 2 & 3 Borboleta totalmente aberta 4,0 V aproxim |
Como testar a resistência

TESTANDO |
1 Ignição desligada, desconecte o multi-plug do sensor TP, e com um MULTITESTE DIGITAL cheque a resistência dos terminais do sensor TP opere a válvula e cheque a resistência dos terminais 2 & 3 , a resistência não deve ter muitas oscilações . |
Tabela
| Temperatura Condição Resistência |
| 2 & 3 Borboleta fechada 500 W aproxi |
| 2 & 3 Borboleta bem aberta 4000 W aproxi |
Ajuste do Almera
TESTANDO |
1 Ignição desligada, não desconecte o multi-plug do sensor TP apenas exponha os terminais do multi-plug, ignição ligada motor parado, afrouxe o parafuso do sensor TP gire o sensor TP e cheque com o MULTITESTE a voltagem dos terminais 2 e 3 aperte o parafuso desligue a ignição, apague a memória da marcha lenta ligue o motor deixe na lenta deixe o motor chegar a temperatura normal de funcionamento desligue a ignição desconecte o multi-plug do sensor TP, ligue o motor deixe na lenta espere mais de 5 segundos, reconecte multi-plug ignição desligada. |
Tabela
| Terminais Condição Voltagem |
| 2 & 3 Borboleta fechada 0,5±0,1V aproxi |
Ajuste do Primera
TESTANDO |
1 Ignição desligada, não desconecte o multi-plug do sensor TP apenas exponha os terminais o multi-plug , ignição ligada motor parado, afrouxe o parafuso do sensor TP gire o sensor TP e cheque com o MULTITESTE a voltagem dos terminais 2 e 3 aperte o parafuso desligue a ignição, apague a memória da ligue a ignição , desligue a ignição espera pelo menos 5 segundos. repita 20 vezes . |
Tabela
| Terminais Condição Voltagem |
| 2 & 3 Borboleta fechada 0,5±0,1V aproxi |

Checando a voltagem
TESTANDO |
1 Ignição desligada, não desconecte o multi-plug do sensor do fluxo de massa de ar, apenas os exponha os terminais, ignição ligada motor parado, cheque com o MULTITESTE a voltagem dos terminais do multi-plug, deve coincidir com a voltagem da tabela . |
Tabela
| Terminais Condição Voltagem |
| 1 & terra Ignição ligada motor parado 1,0 V máxima |
| 1 & terra Marcha lenta 1,2 a 1,8 V |
Como testar conexão terra
TESTANDO |
1 - Ignição desligada, desconecte o mutli-plug do sensor de fluxo de massa de ar, com um MULTITESTE DIGITAL cheque a resistência dos terminais e terra do multi-plug confira com as especificações na tabela abaixo. |
Tabela
| Terminais Resistência |
| 2 & terra zero |
Como testar suprimento de voltagem
TESTANDO |
1 Ignição desligada, desconecte o multi-plug do sensor do fluxo de massa de ar, ignição ligada motor parado, cheque com o MULTITESTE a voltagem dos terminais do sensor de posição da borboleta, deve coincidir com a voltagem da tabela . |
Tabela
| Terminais Condição Voltagem |
| 3 & terra Ignição ligada motor parado Voltagem da bateria |

Checando operação
TESTANDO |
1 - Ignição desligada, ligue o motor e deixe na lenta cheque se a lenta é a mesma especificada na tabela abaixo ignição desligada, desconecte o mutli-plug da unidade central, ligue o motor e deixe na lenta cheque se a lenta é a mesma especificada na tabela. |
Tabela
| Temperatura Resistência |
| Regulagem da marcha lenta |
| Com luzes acesas 800±50 rpm |
| Sem luzes acesas 700±50 rpm |
| Almera AT (transmissão automática) 800±50 rpm |
| Base da marcha lenta |
| Exceto Almera 650±50 rpm |
| Almera AT AT (transmissão automática ) 750±50 rpm |
Checando suprimento de voltagem
TESTANDO |
1 - Ignição desligada, desconecte o mutli-plug da válvula de controle da lenta, ignição ligada motor parado com um MULTITESTE DIGITAL cheque a voltagem dos terminais e terra do multi-plug confira com as especificações na tabela abaixo. |
Tabela
| Terminais Voltagem |
| 1 & terra Voltagem da bateria |
Checando a resistência
TESTANDO |
1 - Ignição desligada, desconecte o mutli-plug da válvula de controle da lenta, com um MULTITESTE DIGITAL cheque a resistência dos terminais e terra do multi-plug do Sensor confira com as especificações na tabela abaixo. |
Tabela
| Terminais Resistência |
| 1 & 2 10 W aproxi |

Checando suprimento de voltagem
TESTANDO |
1 - Ignição desligada, desconecte o mutli-plug da válvula de controle da lenta, ligue o motor deixe na lenta, ligue o ar condicionado, com um MULTITESTE DIGITAL cheque a voltagem dos terminais e terra do multi-plug confira com as especificações na tabela abaixo. |
Tabela
| Terminais Condição Voltagem |
| 1 & terra Ar condicionado ligado Voltagem da bateria |
Checando a conexão do terra

TESTANDO |
1 - Ignição desligada, desconecte o mutli-plug da válvula de controle da lenta 2, com um MULTITESTE DIGITAL cheque a resistência dos terminais e terra do multi-plug do sensor confira com as especificações na tabela abaixo. |
Tabela
| Terminais Resistência |
| 2 & Terra Zero |
Checando a operação
TESTANDO |
1 - Ligue o motor e deixe na lenta cheque se a lenta é a mesma especificada na tabela abaixo ligue o ar condicionado cheque se a lenta é a mesma especificada na tabela abaixo se lenta não conferir com a especificada, desconecte o mutli-plug da válvula de controle da lenta 2 conecte o suprimento da bateria nos terminais da válvula IAC cheque se a válvula opera . |
Tabela
| Temperatura Resistência |
| Regulagem da marcha lenta |
| Com luzes acesas 800±50 rpm |
| Sem luzes acesas 700±50 rpm |
| Almera AT 800±50 rpm |
| Ar condicionado ligado 900 rpm min. |
| Terminal + da bateria 1 |
| Terminal - da bateria 2 |
Checando operação
TESTANDO |
1 - Ligue o motor e deixe na lenta desconecte o mutli-plug do sensor ECT, cheque a resistência dos terminais do sensor ECT, checar os cames 1 e 3 da fig. A que deverão estar alinhados se necessário ajuste o parafuso ignição desligada, deixe o motor esfriar, confira a resistência, checar os cames 2 e 3 da fig. B que deverão estar alinhados, se não substituir o ECT. confere com a tabela |
Tabela
| Resistência do sensor ECT. Marcas alinhadas |
| 260-390 W 1 & 3 |
| 1650-2400 W 2 & 3 |

Como testar provisão de Voltagem
TESTANDO |
1 Ignição desligada, desconecte o multi-plug do distribuidor de 2 pinos, ignição ligada motor parado, cheque a voltagem dos pinos dos multi-plug e o terra com o MULTITESTE DIGITAL, se a voltagem não a mesma especificada na tabela : cheque cabos e fusíveis. |
Tabela
| Terminais Condição Voltagem |
| 7 & terra ignição ligada motor parado Voltagem da bateria |
Checar resistência do primário.
TESTANDO |
1 Ignição desligada, desconectar o multi-plug do distribuidor de 2 pinos, confira a resistência dos terminais da bobina de ignição com um MULTITESTE DIGITAL conferindo os valores com a tabela abaixo. |
Tabela
| Terminais Resistência |
| 7 & 8 1,0 W aproxi |
Checando resistência secundária
Testando |
1 Ignição desligada, desconecte o multi-plug do distribuidor de 2 pinos, remova a capa do distribuidor cheque a resistência dos terminais de alta tensão da bobina de ignição com MULITESTE DIGITAL , conferindo com as valores da tabela abaixo. |
Tabela
| Terminais Resistência |
| 7 & HT 10000 W aproxi |
(O amplificador de ignição está incorporado ao distribuidor.

Checar continuidade
TESTANDO |
1 Ignição desligada, desconectar o Multi-plugs do distribuidor de 2 e 6 pinos, confira a resistência relevante dos terminais da bobina de ignição com um MULTITESTE DIGITAL conferindo os valores com a tabela abaixo. |
Tabela
| Terminais Resistência |
| 2 & 8 Mais que zero |
Checando conexão do terra
Testando |
1 Ignição desligada, desconectar o multi-plug de 6 pinos do distribuidor cheque a resistência dos terminais do multi-plug com MULITESTE DIGITAL, conferindo com as valores da tabela abaixo. |
Tabela
| Terminais Resistência |
| 2 & terra zero |

Checando
Testando |
1 Ignição desligada, desconectar o multi-plug do sinal do Resistor cheque a resistência dos terminais do Resistor com MULITESTE DIGITAL, conferindo com as valores da tabela abaixo. |
Tabela
| Terminais Resistência |
| 1 & 2 2200 W apoxi. |

TESTANDO |
1 Ignição desligada, desconecte o multi-plug do sensor ECT, alivie a pressão do sistema de arrefecimento, remova do motor o sensor de temperatura do motor (ECT), emirja o sensor ECT em água em temperaturas especificadas pela tabela abaixo, com o MULTITESTE DIGITAL. cheque a resistência dos terminais |
Tabela
| Temperatura Resistência |
| 20°C 2100-2900 W |
| 50°C 600-1000 W |
| 90°C 230-260 W |
(O sensor CMP também provem o sinal de RPM/TDC.

Como testar conexão do terra
TESTANDO |
1 Ignição desligada, desconecte o multi-plug do distribuidor de 6 (pinos), cheque a resistência dos terminais e terra do multi-plug com o MULTITESTE DIGITAL, deve conferir com a resistência especificada na tabela abaixo . |
Tabela
| Terminais Resistência |
| 6 & terra zero |
Como testar provisão de Voltagem
TESTANDO |
1 Ignição desligada, desconecte o multi-plug do distribuidor 6 (pinos), ignição ligada motor parado, cheque a voltagem dos pinos do multi-plug e o terra com o MULTITESTE DIGITAL.. |
Tabela
| Terminais Condição Voltagem |
| 5 & terra ignição ligada motor parado Voltagem da bateria |
Como testar sinal
TESTANDO |
1 Ignição desligada, não desconecte o multi-plug do distribuidor 6 (pinos) apenas exponha os terminais do multi-plug do distribuidor, ligue o motor, cheque a voltagem dos pinos do multi-plug e o terra com o MULTITESTE DIGITAL ligue o motor e deixe na lenta, cheque voltagem dos pinos do multi-plug e o terra com o MULTITESTE DIGITAL acelere o motor até os 2000 rpm especificados na tabela e cheque a voltagem dos pinos do multi-plug e o terra com o MULTITESTE DIGITAL. |
Tabela
| Terminais Condição Voltagem |
| 4 & terra Motor ligado 1,5-3,0 V |
| 4 & terra Motor na marcha lenta 1,5-3,0 V |
| 4 & terra 2000 rpm 1,5-3,0 V |

Checando operação
TESTANDO |
1 Ignição desligada, unidade com próprio diagnóstico, ligue o motor, faça o motor a 2000 rpm por 2 minutos, cheque se a lâmpada de indicação de mal funcionamento do motor acende mais de 5 vezes em 10 segundos . |

Como testar a resistência
TESTANDO |
1 Ignição desligada, desconecte o multi-plug do sensor da HO2S, cheque a resistência dos terminais do sensor com o MULTITESTE DIGITAL, deve conferir com a resistência especificada na tabela abaixo |
Tabela
| Terminais Resistência |
| 1 & 3 2,3-4,3 W |
Como testar suprimento de voltagem
TESTANDO |
1 Ignição desligada, desconectar o multi-plug do sensor HO2S, ignição ligada motor parado, cheque a voltagem dos terminais e terra do mutli-plug com o MULTITESTE DIGITAL, confira voltagem com a tabela . |
Tabela
| Terminais Resistência |
| 3 & terra Voltagem da bateria |

Como testar suprimento de voltagem
TESTANDO |
1 Ignição desligada, desconectar o multi-plug da válvula EVAP, ignição ligada motor parado, cheque a voltagem dos terminais e terra do mutli-plug com o MULTITESTE DIGITAL, confira voltagem com a tabela . |
Tabela
| Terminais Condição Voltagem |
| 2 & terra ignição ligada motor parado Voltagem da bateria |
Como testar operação
TESTANDO |
1 Ignição desligada, desconectar o multi-plug da válvula EVAP, cheque o fluxo de ar nas válvulas especificadas, conecte o suprimento de voltagem da bateria nos terminais da válvula EVAP, cheque se o fluxo de ar corre pela válvula . |
Tabela
| Condição Corrente de ar Sem corrente de ar |
| Voltagem da bateria desconectada 1 & 3 1 & 2 |
| Voltagem da bateria conectada 1 & 2 1 & 3 |
| Terminal da bateria + 2 |
| Terminal da bateria 1 |

TESTANDO |
1 Ignição desligada, desconectar o multi-plug da unidade central, ignição ligada motor parado ligue o interruptor do aquecedor do vidro traseiro, cheque a voltagem dos terminais e terra do multi-plug, desligue a ignição desligue o interruptor do aquecedor do vidro traseiro, cheque a voltagem dos terminais e terra do multi-plug, ignição ainda desligada mas o aquecedor do vidro traseiro ligado cheque a resistência dos terminais e terra do multi-plug |
Tabela
| Terminais Condição Voltagem |
| 33 & terra aquecedor do vidro traseiro ligado Voltagem da bateria |
| 33 & terra Luminárias internas ligadas Voltagem da bateria |
| Terminais Condição Resistência |
| 45 & terra interruptor do ventilador ligado zero |

Checando a operação
TESTANDO |
1 Ignição desligada, remova o relé cheque a resistência dos terminais do relé com o MUTLITESTE DIGITAL, conecte suprimento da bateria nos terminais especificados do relé, confira os testes com a tabela abaixo. |
Tabela
| Terminais Condição Resistência |
| 3 & 5 Bateria desconectada W Infinita |
| 3 & 5 Bateria conectado Zero |
| Bateria + no terminal 1 |
| Bateria no terminal 2 |

TESTANDO |
1 Ignição desligada, remova o relé cheque a resistência dos terminais do relé com o MUTLITESTE DIGITAL, conecte suprimento da bateria nos terminais especificados do relé, confira os testes com a tabela abaixo. |
Tabela
| Terminais Condição Voltagem |
| 3 & 5 Bateria desconectada Infinita |
| 3 & 5 Bateria conectado Zero |
| Bateria + no terminal 1 |
| Bateria no terminal 2 |

Como testar suprimento de voltagem
TESTANDO |
1- Ignição desligada, desconecte o multi-plug da unidade central, cheque a Voltagem dos terminais e terra do multi-plug com o MULTITESTE DIGITAL da unidade central, ignição ligada motor parado, cheque a Voltagem dos terminais e terra do multi-plug conecte multi-plug terminais especificados no terra, cheque a Voltagem dos terminais e terra do multi-plug, se a voltagem não for a especificada cheque cabos e relés. |
Tabela
| Terminais Condição Voltagem |
| 46 & terra Ignição desligada Voltagem da bateria |
| 44 & terra gnição ligada motor parado Voltagem da bateria |
| Terminal 4 aterrado |
| 38 & terra Ignição desligada Voltagem da bateria |
| 47 & terra Ignição desligada Voltagem da bateria |
| 109 & terra Ignição desligada Voltagem da bateria |
Como testar conexão do terra
TESTANDO |
1 Ignição desligada , desconecte o multi-plug da unidade central, conecte a caixa de fuga na unidade central, cheque a resistência dos terminais da caixa de fuga com o MUTLITESTE DIGITAL, se a resistência não for a especificada pela tabela abaixo, cheque os cabos. |
Tabela
| Terminais Resistência |
| 6 & terra zero |
| 13 & terra zero |
| 39 & terra zero |
| 48 & terra zero |
| 107 & terra zero |
| 108 & terra zero |
| 116 & terra zero |

TESTANDO |
| 1 Ignição desligada, desconecte o multi-plug do interruptor PSP, ligue o motor e deixe na lenta, cheque a resistência dos terminais do interruptor PSP, gire o volante do carro quando estiver checando a resistência . |
Tabela
| Terminais Volante Resistência |
| 1 & 2 para frente Infinita |
| 1 & 2 sendo virado zero |

Como testar operação

TESTANDO |
1 Ignição desligada, não desconecte o multi-plug da unidade central apenas exponha os terminais do multi-plug, ignição ligada motor parado, cheque a voltagem dos pinos do multi-plug e o terra com o MULTITESTE DIGITAL, mova o seletor para a posição indicada na tabela e confira a voltagem . |
Tabela
| Terminais Posição da alavanca do seletor Voltagem |
| 35 & terra Parque zero |
| 35 & terra Neutro zero |
| 35 & terra Todas outras posições 5,0 V aprox |

Como testas voltagem
TESTANDO |
1 - Ignição desligada, não desconecte o multi-plug apenas exponha os terminais do multi-plug da unidade central, ignição ligada motor parado, gire a roda especificada na tabela, cheque com o MULTITESTE DIGITAL a voltagem dos terminais e terra do multi-plug . |
Tabela
| Roda sendo girada Dianteira |
| Terminais Condição Voltagem |
| 32 & terra Ignição ligada motor parado 0-4,2 V |