CAPÍTULO 25
APLICATIVOS BMW
BOSCH MOTRONIC 3.1
320i 24V (E36) 20 6S 2 1992
325i 24V (E36) 20 6S 2 1992
520i 24V (E34) 20 6S 2 1992-96525i 24V (E36) 20 6S 2 1992-96
COMO FUNCIONA ESTE SISTEMA
¤ Este sistema é Mutliponto seqüencial, com 4 válvulas injetoras que possui autodiagnose ou seja que caso tenha alguma falha possui uma lâmpada de falha no painel de instrumento. O sistema armazena os dados que poderão ser diagnosticado com o sistema do código de falhas. ¤ A unidade central opera no modo emergência quando um sensor falha, assim o motorista conseguirá levar o carro até a oficina. ¤ Unidade central é incorporada com a função alto diagnose |
| 1 Sensor da posição do eixo de comando | 2 Solenóide de controle do tempo do eixo de comando |
| 3 Conector da unidade de dados | 4 Unidade central |
| 5 Relé da unidade central | 6 Sensor de temperatura da água |
| 7 Sensor de velocidade do motor (RPM) | 8 Válvula de canister |
| 9 Filtro de combustível | 10 Regulador de pressão de combustivel |
| 11 Bomba de combustível | 12 Relé da bomba de combustível |
| 13 Sensor de escape | 14 Válvula de controle da marcha lenta |
| 15 Bobina de ignição | 16 Válvulas injetoras |
| 17 Sensor de temperatura do ar | 18 Sensor de detonação |
| 19 Sensor do fluxo de massa de ar | 20 Relé do sensor de oxigênio |
| 21 Sensor de posição da borboleta | |
PROBLEMA |
POSSIVEIS CAUSAS |
MOTOR NÃO PEGA |
1 Examinar bateria e suas conexões. 2 Nível de combustível no tanque.3 Fusíveis, Bomba de Combustivel, Relés do controle do motor.4 Condições do Filtro de Combustivel.5 Fusíveis da bomba de combustível6 Entrada falsa de ar no Sistema Estanqueidade. 7 Unidade central, conector e fios. 8 Esvazie o conversor catalítico9 Ligue o s circuitos da bateria10 Sensor de Fluxo da Massa de Ar. 11 Sensor da posição do eixo de Comando.12 Conector da unidade central |
MOTOR COM DIFICULDADE PARA PEGAR. |
1 Examinar bateria e suas conexões. 2 Unidade central, conector e fios3 Condições do filtro de gasolina.4 Entrada falsa de ar no Sistema Estanqueidade. 5 Sensor de temperatura do motor6 Sensor de fluxo de massa de ar . 7 Regulador da pressão de entrada da gasolina.8 Verificar válvulas injetoras. 9 Conector da centralina do motor10 Verificar as condições do filtro de ar . |
| FALHANDO | 1 Nível de combustível no tanque 2 Condições do filtro de gasolina3 Fusível da bomba de gasolina 4 Regulador da pressão de entrada da gasolina.5 Conector da unidade central6 Sensor de Fluxo da Massa de Ar. |
| MOTOR COM PERDA DE POTÊNCIA | 1 Nível de combustível no tanque 2 Condições do filtro de gasolina3 Fusível da bomba de gasolina 4 Regulador da pressão de entrada da gasolina. 5 Esvazie o conversor catalítico6 Conector da unidade central7 Sensor de Fluxo da Massa de Ar. |
| EXCESSO DE COMSUMO DE COMBUSTIVEL | 1 Nível de combustível no tanque 2 Condições do filtro de gasolina3 Fusível da bomba de gasolina 4 Regulador da pressão de entrada da gasolina. 5 Esvazie o conversor catalítico6 Conector da unidade central7 Sensor de oxigênio |
| MARCHA LENTA IRREGULAR | 1 Atuador da válvula de controle da entrada de ar da marcha lenta 2 Sensor de temperatura do ar. 3 Sensor de Temperatura da Água.4 Sensor da posição da borboleta5 Conector da unidade central |
| MOTOR RATEANDO | 1 Nível de combustível no tanque 2 Condições do filtro de gasolina3 Fusível da bomba de gasolina 4 Regulador da pressão de entrada da gasolina. 5 Válvula de controle da lenta6 Válvula de canister7 Válvulas injetoras 8 Sensor de Fluxo da Massa de Ar.9 Sensor da posição da borboleta |
| ERRO NA MARCHA LENTA | 1 Sensor de temperatura do ar. 2 Condições do filtro de gasolina3 Válvula de controle da lenta 4 Sensor de Fluxo da Massa de Ar.5 Sensor de oxigênio6 Conector da unidade central |
CONECTOR DA UNIDADE CENTRAL

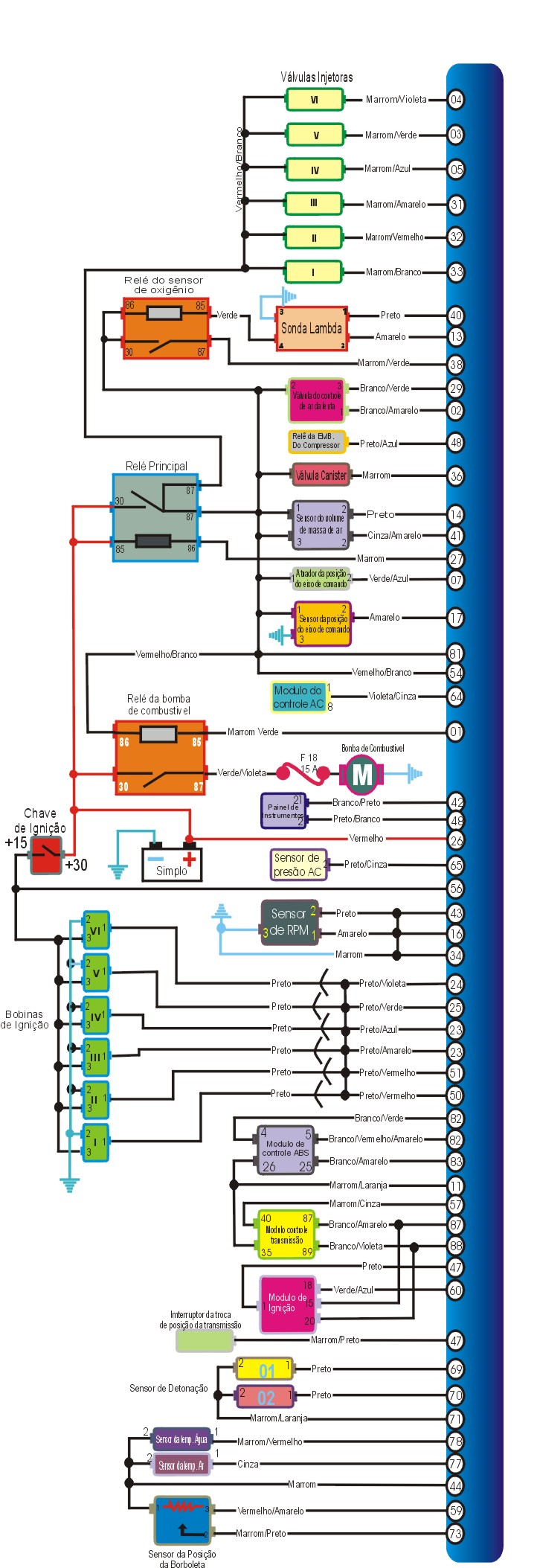
ESQUEMA ELÉTRICO DO BMW 320i 325i

ESQUEMA ELÉTRICO DO BMW 520i 535i.

CÓDIGO |
POSSIVEL DEFEITO |
2 |
Válvula de controle de válvulas |
3 |
Válvula injetora 1 |
4 |
Válvula injetora 3 |
5 |
Válvula injetora 2 |
12 |
Sensor da posição da borboleta |
29 |
Válvula de controle do ar da lenta |
31 |
Válvula injetora 5 |
32 |
Válvula injetora 6 |
33 |
Válvula injetora 4 |
37 |
Sensor de oxigênio aquecido |
41 |
Sensor de fluxo de massa de ar |
67 |
Sensor de velocidade do motor (RPM) |
70 |
Sensor de oxigênio aquecido |
77 |
Sensor de temperatura do ar |
78 |
Sensor de temperatura da água |
201 |
Controle do sensor de oxigênio |
TESTANDO |
1 A marcha lenta é controlada eletronicamente, sem ajuste possível ,se a velocidade da lenta não a mesma que a especificada na tabela abaixo: Cheque vazamento de ar no sistema (estanqueidade), teste os componentes elétricos com a MULTITESTE DIGITAL. |
Tabela
| Todos modelos 700-40 rpm |
TESTANDO |
1 O nível de CO é controlado eletronicamente sem ajuste possível, nível de CO fora do especificado: cheque vazamento de ar no sistema (estanqueidade), teste os cabos e componentes elétricos com PONTA DE PROVA . |
Tabela
| Todos os modelos 0,2-1,2 % máximo- na ponta da mangueira |
3)- Como testar posição inicial do regulador de pressão
TESTANDO |
| 1 Posição inicial do regulador de pressão pré- fixada pelo fabricante , sem ajuste possível.. |
4)Como testar pressão da gasolina

Checando
TESTANDO |
1 Ignição desligada, conecte um MANÔMETRO na mangueira de combustivel, remova o relé da Bomba de combustivel faça um jump entre os terminais 2 & 6 da base do relé, faça a bomba funcionar e compare as medidas, desconecte a mangueira de vácuo do regulador de pressão de combustível, conecte a bomba de vácuo no regulador, faça a bomba de combustível funcionar novamente, compare a pressão com a especificada na tabela |
Tabela.
| Pressão Condições Valores |
| Sistema Vácuo desligado 4 Bar |
| Regulado 0,5 bar de vácuo 3,5 Bar |
5)-Como testar a vazão da Bomba de Combustivel.

Checando
TESTANDO |
1 - Ignição desligada, desconecte a mangueira de retorno, insira no fim do tubo de testes um frasco de medidas, remova o relé da bomba de combustivel, faça um jump na base do relé terminal 2 & 6 como na figura acima e opere a bomba por alguns segundos e confira dados abaixo. |
Tabela
| Vazão 1,03 litros/30 Seg.min. |
6)-Como testar válvulas injetoras

Checando a resistência
TESTANDO |
1 Ignição desligada, desconecte o multi-plug da válvula injetora e com um MULTITESTE DIGITAL cheque a resistência dos terminais indicados na figura acima. |
Tabela
| Terminais Resistência |
| 3 & 54 15-17,5 W |
| 4 & 54 15-17,5 W |
| 5 & 54 15-17,5 W |
| 31 & 54 15-17,5 W |
| 32 & 54 15-17,5 W |
| 33 & 54 15-17,5 W |
Testando as válvulas injetoras diretamente nos terminais da Centralina.
7) - Como testar bomba de combustível
TESTANDO |
1 Ignição desligada, remova o relé da bomba de combustível, faça um jump entre os terminais 2 e 6 do relé, a bomba de combustivel deve operar continuamente quando acionado os terminais do relé . |
8)-Como testar Sensor da posição da borboleta

Checando Operação
TESTANDO |
1 Ignição desligada, desconecte o multi-plug do sensor de posição da borboleta, cheque com o MULTITESTE a resistência dos terminais do sensor de posição da borboleta, opere a borboleta e cheque a resistência nos terminais na figura acima representados que deve coincidir com a resistência da tabela . |
Tabela
| Terminais Condição Resistência |
| 44 & 73 Borboleta fechada 1190 W |
| 44 & 73 Borboleta bem aberta 4050 W |
9)-Como testar sensor de fluxo de massa de ar

Como testar a resistência
TESTANDO |
1 - Ignição desligada, desconecte o mutli-plug da unidade central, com um MULTITESTE DIGITAL cheque a resistência dos terminais do sensor confira com as especificações na tabela abaixo. |
Tabela
| Terminais Resistência |
| 14 & 41 19100 W |
| 14 & 54 1700 W |
| 41 & 54 19800 W |
Como testar conexão terra
TESTANDO |
1 - Ignição desligada, desconecte o mutli-plug do sensor de fluxo de massa de ar, com um MULTITESTE DIGITAL cheque a resistência dos terminais do multi-plug confira com as especificações na tabela abaixo. |
| Terminais Resistência |
| 1 & terra zero |

Como testar o suprimento de voltagem
TESTANDO |
1 Ignição desligada, desconecte o multi-plug do sensor do fluxo de massa de ar , ignição ligada motor parado,cheque com o MULTITESTE a voltagem dos terminais do multi-plug, deve coincidir com a voltagem da tabela . |
Tabela
| Terminais Condição Voltagem |
| 3 & terra Ignição ligada motor parado Voltagem da bateria |

Checando a resistência
TESTANDO |
1 - Ignição desligada, desconecte o mutli-plug da unidade central, cheque a temperatura do ar ambiente, com um MULTITESTE DIGITAL cheque a resistência dos terminais do sensor de temperatura do ar confira com as especificações na tabela abaixo. |
Tabela
| Terminais Temperatura Resistência |
| 44 & 77 20°C 2280-2720 W |
| 44 & 77 80°C 292-362 W |

Checando a resistência.
TESTANDO |
1 - Ignição desligada, desconecte o mutli-plug da unidade central, com um MULTITESTE DIGITAL cheque a resistência dos terminais da válvula de controle do ar da lenta confira com as especificações na tabela abaixo. |
Tabela
| Terminais Resistência |
| 2 & 29 40±5 W |
| 2 & 54 20±5 W |
| 29 & 54 20±5 W |
Como testar operação
Testando |
1 Ignição desligada, não desconecte o multi-plug, desconecte a mangueira da válvula IAC, bem aberto ou fechada a borboleta, ignição ligada motor parado após a ignição ser ligada a válvula IAC deve operar. |
12) - Como testar a Bobina de ignição
(A bobina de Ignição incorpora o módulo de potência)
Como testar provisão de Voltagem
TESTANDO |
1 Ignição desligada, remove a proteção do motor, desconecte o multi-plug da bobina de ignição, ignição ligada motor parado, cheque a voltagem dos pinos dos multi-plug e o terra com o MULTITESTE DIGITAL, se a voltagem não a mesma especificada na tabela : cheque cabos e fusíveis. Repetir o teste para cada bobina. |
Tabela
| Terminais Condição Voltagem |
| 3 & terra ignição ligada motor parado Voltagem da bateria |
Checar resistência do primário.A resistência do primário nâo pode ser checada
TESTANDO |
1 Ignição desligada, remova a proteção do motor, desconectar o multi-plug da bobina de ignição, confira a resistência dos terminais da bobina de ignição com um MULTITESTE DIGITAL conferindo os valores com a tabela abaixo. Repetir o teste para cada bobina. |
Tabela
| Terminais Resistência |
| 1 & 15 0,8 W aproxi |
Checando conexão do terra
Testando |
1 Ignição desligada, desconectar o multi-plug da bobina de Ignição, cheque a resistência dos terminais da bobina de ignição com MULITESTE DIGITAL, conferindo com as valores da tabela abaixo. Repetir o teste para cada bobina. |
Tabela
| Terminais Resistência |
| 2 & terra zero |
13)-Sensor de temperatura da água (ECT)

Como testar resistência
Testando |
1 Ignição desligada, desconecte o multi-plug da unidade central, e com o MULTITESTE DIGITAL. cheque a resistência dos terminais conforme tabela abaixo. |
Tabela
| Terminais Temperatura Resistência |
| 44 & 78 20°C 2200-2700 W |
| 44 & 78 180°C 300-360 W |
14 ) - Como testar sensor de velocidade do motor (RPM)

Checando a resistência
TESTANDO |
1 Ignição desligada, desconecte o multi-plug da unidade central, cheque a resistência dos terminais do multi-plug com o MULTITESTE DIGITAL, deve conferir com a resistência especificada na tabela abaixo. |
Tabela
| Terminais Resistência |
| 16 & 43 1152-1468 W |
15) - Como testar o sensor da posição do eixo de Comando.(CMP)

Como testar conexão do terra
TESTANDO |
1 Ignição desligada, desconecte o multi-plug do sensor da posição do eixo de comando, cheque a resistência dos terminais e terra do multi-plug com o MULTITESTE DIGITAL, deve conferir com a resistência especificada na tabela abaixo . |
Tabela
| Terminais Resistência |
| 3 (fio marrom/laranja)& terra zero |
Como testar provisão de Voltagem
TESTANDO |
1 Ignição desligada, desconecte o multi-plug do sensor CMP, ignição ligada motor parado, cheque a voltagem dos pinos dos pinos dos multi-plug e o terra com o MULTITESTE DIGITAL. |
Tabela
| Terminais Condição Voltagem |
| 1 (fio vermelho/branco) & Terra ignição ligada motor parado Voltagem da bateria |
16) - Como testar sensor de Detonação(KS)

TESTANDO |
1 Ignição desligada, desconecte o multi-plug do sensor de Detonação, remova o sensor de Detonação, assegure-se que o bloco e os cilindros estejam ajustados e que não tenha corrosão entre suas faces, recoloque o sensor dando o torque especificado pelo fabricante. |
Tabela
| Torque 20 Nm |
17)-Como testar sensor oxigênio aquecido(Sonda Lambda)

Como testar suprimento de voltagem
TESTANDO |
1 Ignição desligada, desconecte o multi-plug do sensor da HO2S, ignição ligada motor parado, cheque a voltagem dos terminais do Multi-plug com o MULTITESTE DIGITAL, repita o teste para cada sensor de oxigênio. |
Tabela
| Terminais Condição Voltagem |
| 4(fio verde) & terra ignição ligada motor parado 11,5-13,5 V |
Como testar a conexão do terra
TESTANDO |
1 Ignição desligada, desconecte o multi-plug do sensor da HO2S, cheque a resistência dos terminais do multi-plug com o MULTITESTE DIGITAL, repita o teste para todos os sensores de oxigênio. |
Tabela
| Terminais Resistência |
| 3(fio marrom) & terra zero |
18) - Como testar válvula de canister (EVAP)

Como testar resistência
TESTANDO |
1 Ignição desligada, desconecte o multi-plug da unidade central, cheque com o MULTITESTE DIGITAL a resistência dos terminais da unidade central, que devem coincidir com a tabela abaixo . |
Tabela
| Terminais Resistência |
| 35 & 54 55 W |
19) - Como testar relé da unidade central

Como testar operação
TESTANDO |
1 Ignição desligada, remova o relé cheque a resistência dos terminais do relé com o MUTLITESTE DIGITAL, conecte suprimento da bateria nos terminais especificados do relé, cheque a resistência dos terminais do relé novamente, confira os testes com a tabela abaixo. |
Tabela
| Terminais Condição Voltagem |
| 30 & 87 Bateria desconectada W Infinita |
| 30 & 87 Bateria conectado Zero |
| Bateria + no terminal 86 |
| Bateria no terminal 85 |
20) - Como testar relé da bomba de combustível

Checando operação
TESTANDO |
1 Ignição desligada, remova o relé cheque a resistência dos terminais do relé com o MUTITESTE DIGITAL, conecte suprimento da bateria nos terminais especificados do relé, confira os testes com a tabela abaixo. |
Tabela
| Terminais Condição Voltagem |
| 30 & 87 Bateria desconectada W Infinita |
| 30 & 87 Bateria conectado Zero |
| Bateria + no terminal 86 |
| Bateria no terminal 85 |
21) - Como testar unidade central

Checando suprimento de voltagem
TESTANDO |
1- Ignição desligada, desconecte o multi-plug da unidade central, cheque a Voltagem dos terminais e terra do multi-plug com o MULTITESTE DIGITAL da unidade central ignição ligada motor parado, cheque a Voltagem dos terminais e terra do multi-plug . |
Tabela
| Terminais Condição Voltagem |
| 26 & terra Ignição desligada Voltagem da bateria |
| 56 & terra Ignição ligada motor parado Voltagem da bateria |
Como testar conexão do terra
TESTANDO |
1 Ignição desligada , desconecte o multi-plug da unidade central, cheque a resistência dos terminais com o MUTLITESTE DIGITAL, se a resistência não for a especificada pela tabela abaixo, cheque os cabos. |
Tabela
| Terminais Resistência |
| 6 & terra zero |
| 15 & terra zero |
| 28 & terra zero |
| 34 & terra zero |
| 55 & terra zero |
22) - Como testar solenóide de controle do tempo do eixo de comando

Como testar resistência
TESTANDO |
1 Ignição desligada, desconecte o multi-plug da unidade central, cheque com o MULTITESTE DIGITAL a resistência dos terminais da válvula de canister, que devem coincidir com a tabela abaixo . |
Tabela
| Terminais Resistência |
| 7 & 54 29,5 W aproxi |
23) - Como apagar a lâmpada de revisão do Oleo da Serie 316 a 328 dos
motores E30, E34 e E36.

Apagando |
| 1 - Conectar uma Lãmpada de Prova entre o terminal 7 do conector de diagnose do motor e massa comforme ilustração abaixo. O conector esta localizado junto do amortecedor esquerdo ou direito. |
| 2 - Ligar a Chave de Ignição. Após 3 segundos acende-se as 5 lâmpadas verdes de identificação no painel |
| 3 - Desligar a chave de Ignição. |
24) - Como apagar a lâmpada de Manutenção da Serie 316 a 328 dos
motores E30, E34 e E36.

Apagando |
| 1 - Conectar uma Lãmpada de Prova entre o terminal 7 do conector de diagnose do motor e massa comforme ilustração abaixo. O conector esta localizado junto do amortecedor esquerdo ou direito. |
| 2 - Logo após 12 segundos desligar a chave de Ignição. |