CAPÍTULO 16
APLICATIVOS AUDI
BOSCH MOTRONIC 3.2
AUDI A4 1.6 ADP 1995 em diante
COMO FUNCIONA ESTE SISTEMA
| ¤ Este sistema é Mutliponto sequencial , com 4 válvulas injetoras que possui
autodiagnose ou seja que caso tenha alguma falha possui uma lâmpada de falha no painel de
instrumento. O sistema armazena os dados que poderão ser diagnosticado com o sistema do
código de falhas.
¤ A unidade central opera no modo emergência quando um sensor falha, assim o motorista conseguirá levar o carro até a oficina. ¤ Unidade central é imcorporada com a função alto diagnosi |

| 1 Sensor da posição do eixo do comando | 2 Interruptor da posição Borboleta |
| 3 Sensor da posição do eixo de manivelas | 4 Conector ALDL |
| 5 Unidade central | 6 Sensor de temperatura da água |
| 7 Válvula de canister | 8 Filtro de gasolina no tamque |
| 9 Regulador da pressão da gasolina | 10 Bomba de combustível |
| 11 Relé bomba de combustível | 12 Sensor de oxigenio |
| 13 Atuador do controle da lenta | 14 Sensor atuador do controle da lenta |
| 15 Amplificador de ignição | 16 Bobina de ignição |
| 17. Válvula injetora | 18 Sensor de detonação 1 |
| 19 Sensor do volume da massa de ar | 20 Controle da borboleta |
| 21 Sensor de posição da borboleta | 22 Sensor de velocidade do automóvel |
CÓDIGO |
POSSIVEL DEFEITO |
00515 |
Sensor da posição do eixo de comando. |
00532 |
Unidade central. Suprimento de voltagem |
00543 |
RPM máxima excedida. |
00561 |
Controle de mistura . |
00670 |
Posição do atuador do Sistema de controle da marcha lenta . |
01247 |
Válvula de canister |
01249 |
Válvulas injetoras n°:1 |
01250 |
Válvulas injetoras n°:2 |
01251 |
Válvulas injetoras n°:3 |
01252 |
Válvulas injetoras n°:4 |
01259 |
Relé da bomba de combustível |
16486 |
Sensor de fluxo de massa de ar . Sinal baixo. |
16487 |
Sensor de fluxo de massa de ar . sinal alto |
16496 |
Sensor de temperatura do ar. Sinal baixo. |
16497 |
Sensor de temperatura do ar. sinal alto |
16500 |
Sensor de temperatura da água . sinal incorreto |
16501 |
Sensor de temperatura da água . Sinal baixo |
16502 |
Sensor de temperatura da água . sinal alto |
16505 |
Sensor da posição da borboleta . sinal incorreto |
16506 |
Sensor da posição da borboleta . Sinal baixo |
16507 |
Sensor da posição da borboleta . sinal alto |
16514 |
Sensor de oxigênio aquecido defeituoso |
16515 |
Sensor de oxigênio aquecido voltagem baixa |
16516 |
Sensor de oxigênio aquecido voltagem alta |
16518 |
Sensor de oxigênio aquecido defeituoso |
16705 |
Sensor da arvore de manivelas / sensor de velocidade do motor (RPM) sinal incorre |
16706 |
Sensor da arvore de manivelas / sensor de velocidade do motor (RPM) sem sinal |
16711 |
Sensor de detonação 1 |
16716 |
Sensor de detonação 2 |
16885 |
Sensor da velocidade do veiculo |
16989 |
Defeito na unidade central. |
17733 |
Cilindro 1 Controle de detonação. |
17734 |
Cilindro 2 Controle de detonação. |
17735 |
Cilindro 3 Controle de detonação. |
17736 |
Cilindro 4 Controle de detonação. |
17913 |
Posição da borboleta fechada / não esta fechada por uma falta elétrica. |
17914 |
Posição da borboleta fechada / não esta fechada, circuito bom. |
17978 |
Unidade central - imobilizada |
18010 |
Unidade central suprimento de voltagem baixo |
18020 |
Unidade central código incorreto |
BUSCA DE FALHA PELO SINTOMA
PROBLEMA |
POSIVEIS CAUSAS |
MOTOR NÃO PEGA |
1 Examinar bateria e suas conexões. 2 Nível de combustível no tanque.3 Fusíveis, Bomba de Combustivel, Relés do controle do motor.4 Condições do Filtro de Combustivel.5 Fusiveis da bomba de combustível6 Entrada falsa de ar no Sistema Estanqueidade. 7 Unidade central, conector e fios. 8 Esvazie o conversor catalitico\9 Ligue o s cicuitos da bateria10 Sensor de Fluxo da Massa de Ar. 11 Sensor da posição do eixo de Comando. 12 Conector da unidade central |
MOTOR COM DIFICULDADE PARA PEGAR. |
1 Examinar bateria e suas conexões. 2 Unidade central, conector e fios3 Condições do filtro de gasolina.4 Entrada falsa de ar no Sistema Estanqueidade. 5 Sensor de temperatura do motor6 Sensor de fluxo de massa de ar . 7 Regulador da pressão de entrada da gasolina.8 Verificar válvulas injetoras. 9 Conector da centralina do motor10 Verificar as condições do filtro de ar . |
| FALHANDO | 1 Nível de combustível no tanque 2 Condições do filtro de gasolina3 Fusível da bomba de gasolina 4 Regulador da pressão de entrada da gasolina.5 Conector da unidade central6 Sensor de Fluxo da Massa de Ar. |
| MOTOR COM PERDA DE POTÊNCIA | 1 Nível de combustível no tanque 2 Condições do filtro de gasolina3 Fusível da bomba de gasolina 4 Regulador da pressão de entrada da gasolina. 5 Esvazie o conversor catalÍtico6 Conector da unidade central7 Sensor de Fluxo da Massa de Ar. |
| EXCESSO DE COMSUMO DE COMBUSTIVEL | 1 Nível de combustível no tanque 2 Condições do filtro de gasolina3 Fusível da bomba de gasolina 4 Regulador da pressão de entrada da gasolina. 5 Esvazie o conversor catalÍtico6 Conector da unidade central7 Sensor de oxigênio |
| MARCHA LENTA IRREGULAR | 1 Atuador da válvula de controle da entrada de ar da marcha lenta 2 Sensor de temperatura do ar. 3 Sensor de Temperatura da Água.4 Sensor da posição da borboleta5 Conector da unidade centra |
| MOTOR RATEANDO | 1 Nível de combustível no tanque 2 Condições do filtro de gasolina3 Fusível da bomba de gasolina 4 Regulador da pressão de entrada da gasolina. 5 Válvula de controle da lenta6 Válvula de canister7 Válvulas injetoras 9 Sensor de Fluxo da Massa de Ar.10 Sensor da posição da borboleta |
| ERRO NA MARCHA LENTA | 1 Sensor de temperatura do ar. 2 Condições do filtro de gasolina3 Válvula de controle da lenta 4 Sensor de Fluxo da Massa de Ar.5 Sensor de oxigênio6 Conector da unidade central |
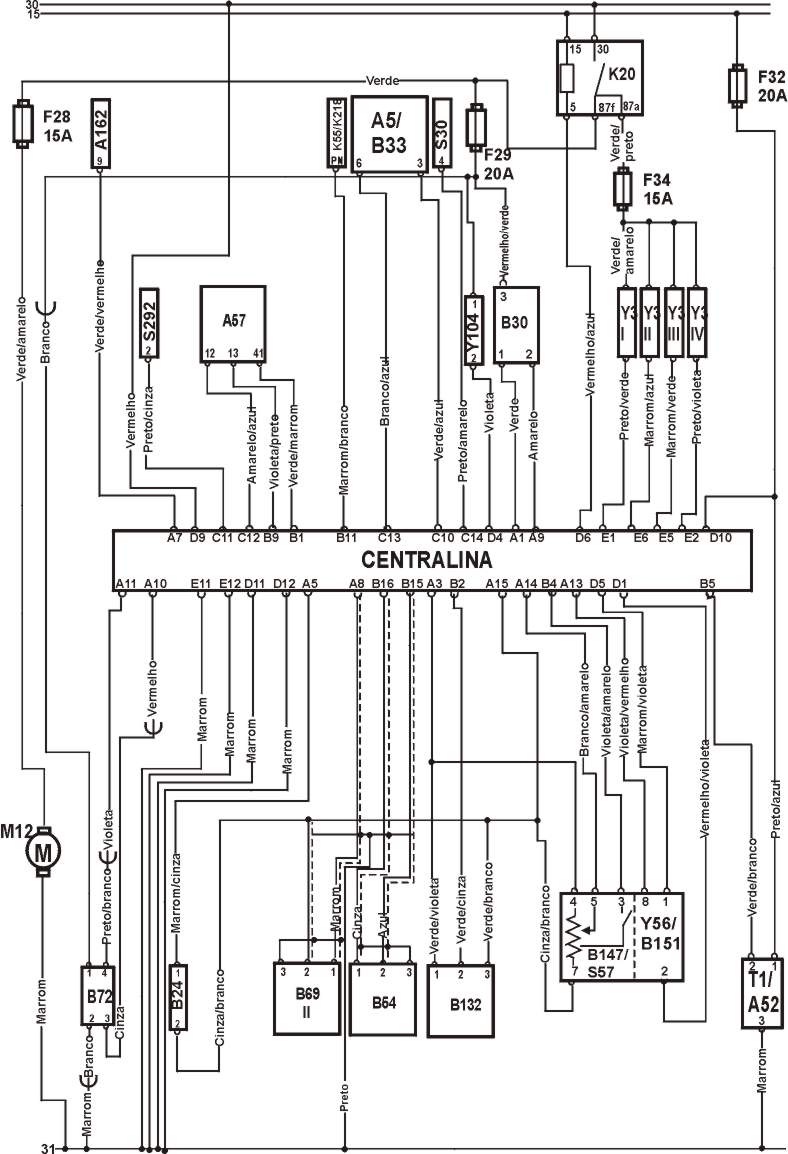
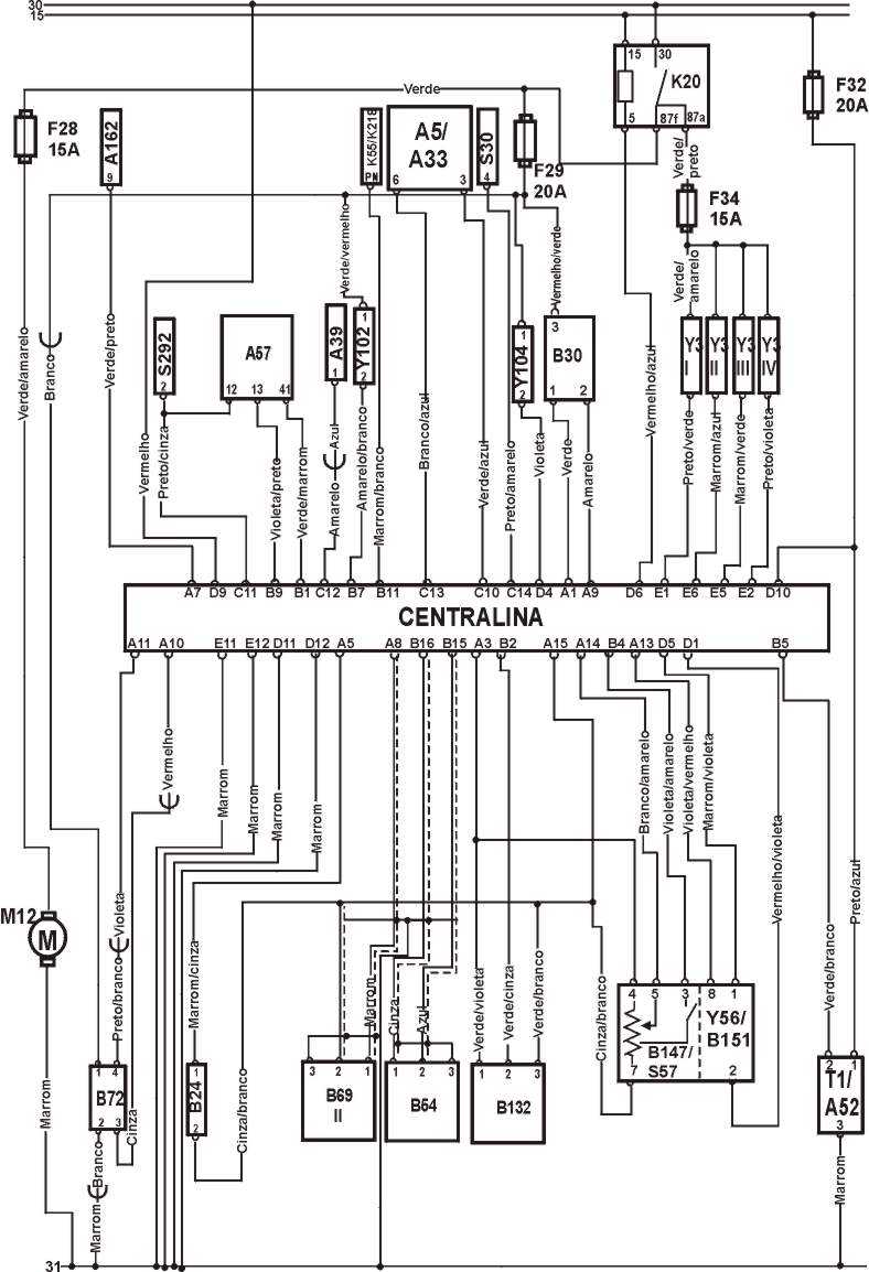
IDENTIFICAÇÃO DOS COMPONENTES DO ESQUEMA ELÉTRICO .
CODIGO DISCRIÇÃO DO COMPONENTE.
A5 |
Painel de Instrumentos. |
A35 |
Unidade Central. |
A52 |
Módulo de Potência |
A57 |
Módulo de controle da transmissão |
A162 |
Módulo de controle imobilização |
B24 |
Sensor de temperatura da água. |
B25 |
Sensor da temperatura do ar. |
B30 |
Sensor do volume da massa de ar. |
B54 |
Sensor da posição do eixo de Manivelas |
B69 |
Sensor de Detonação |
B72 |
Sonda Lambda. |
B132 |
Sensor da posição do eixo de comando. |
B147 |
Sensor da Posição da Borboleta. |
B151 |
Sensor da posição do atuador da marcha lenta . |
F |
Fusível. |
K20 |
Relé da Bomba de Combustivel. |
K55 |
Relé inibidor do motor de partida |
K 218 |
Relé das lampadas reversas. |
M12 |
Bomba de Combustivel. |
S30 |
Iterruptor do aquecedor do vidro traseira |
S57 |
Regulador de pressão fechada |
S292 |
Controle do ar condicionado no painel. |
T1 |
Bobina de Ignição |
Y3 |
Válvulas Injetoras. |
Y56 |
Válvula do Controle da Marcha Lenta. |
Y102 |
Controle da solenóide de entrada de ar . |
Y104 |
Válvula de Canister. |
15 |
Ignição ligada motor parado. |
30 |
Positivo da Bateria (+) |
31 |
Negativo da Bateria (-) |
50 |
Interruptor de ignição |
CONECTOR DA UNIDADE CENTRAL

ESQUEMA ELETRICO A4 1.6 1995-96

ESQUEMA ELÉTRICO A4 1,6 1996 diante.

TESTANDO |
1 A marcha lenta é controlada eletronicamente, sem ajuste possível, só pode ser ajustado com equipamento devidamente capacitado, velocidade da lenta não especificada : Cheque vazamento de ar no sistema (estanqueidade), teste os componentes elétricos com a MULTITESTE DIGITAL. |
Tabela
| Todos modelos 820-900 rpm |
TESTANDO |
1 O nivel de CO é controlado eletronicamente sem ajuste possível, nível de CO fora do especificado: cheque vazamento de ar no sistema (estanqueidade), teste os cabos e componentes elétricos com PONTA DE PROVA . |
Tabela
| Todos os modelos 0,5 % maximo- na ponta da mangueira |
3)- Como testar posição inicial do regulador de pressão
TESTANDO |
1 Posição inicial do regulador de pressão pré- fixada pelo fabricante, sem ajuste possivel.. |
4)- Como testar pressão da gasolina

TESTANDO |
1 Ignição desligada, conecte um MANÔMETRO na mangueira de combustivel ligue o motor, deixe na lenta, desconecte a mangueira de vácuo do regulador de pressão de combustível, compare a pressão medida, com a especificada na tabela, reconecte a mangueira de vácuo, compare novamente as medidas, a ignição desligada, depois de 10 minutos cheque a pressão novamente. |
Tabela.
| Sitema Condições Valores |
| Sistema Vácuo desligado 4 Bar |
| Regulado Vácuo Ligado 3,5 bar |
| Segurando Depois de 10 minutos 2,5 bar mi |
5)- Como testar a vazão da Bomba de Combustivel.

TESTANDO |
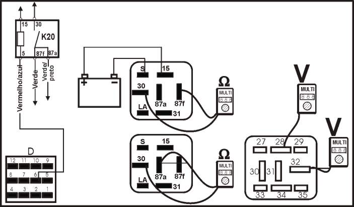
1 - Ignição desligada, desconecte a mangueira de retorno, insira no fim do tubo de testes um frasco de medidas, remova o relé da bomba de combustivel, faça um jump na base do relé terminal 30 & 32 como na figura acima e opere a bomba por alguns segundos e confira dados abaixo. |
Tabela
| Vazão 0,45-0,63 litros/15 Seg.min. |
6)- Como testar válvulas injetoras

TESTANDO |
1 Ignição desligada, desconecte o multi-plug da válvula injetora e com um MULTITESTE DIGITAL cheque a resistência dos terminais indicados na figura acima. |
Tabela
| Resistência 14 ± 16 W |
| Com temperatura normal de operação a resistência é de 4 a 6 W |
Como testar suprimento de voltagem
TESTANDO |
1 Ignição desligada, desconecte o multi-plug dos injetores use uma PONTA DE PROVA e confira os terminais e terra do multi-plug ligue o motor e confira se os leds iluminam, repita o teste para cada bico injetor, se os LEDS não acenderem cheque cabos fusíveis e relé da bomba de combustível confira com as especificações na tabela abaixo. |
Tabela
| Terminais Condção Condição led |
| 1 & terra motor ligado ligado |
Como testar sinal
TESTANDO |
1 Ignição desligada, desconecte o multi-plug dos injetores use uma PONTA DE PROVA e confira os terminais e terra do multi-plug ligue o motor e confira se os leds piscam, repita o teste para cada bico injetor, se os LEDS não piscam cheque cabos fusíveis confira com as especificações na tabela abaixo |
Tabela
| Condição led |
| motor ligado piscando |
7)- Como testar funcionamento bomba de combustivel

TESTANDO |
1 Ignição desligada, remova relé da bomba de combustível faça um jump entre os terminais 30 & 32 da base do relé a bomba de combustivel deve funcionar continuamente quando os terminais são acionados se a bomba não funcionar desconecte o multi-plug da bomba ligue o interruptor, cheque a voltagem da bateria dos terminais do multi-plug e, se a voltagem não for a mesma da bateria cheque cabos e fusíveis. |
8)- Como testar Sensor da posição da borboleta

Checando Operação
TESTANDO |
1 Ignição desligada, desconecte o multi-plug do sensor de posição da borboleta, cheque com o MULTITESTE a resistência dos terminais do sensor de posição da borboleta, opere a borboleta e cheque a resistência nos terminais na figura acima representados que deve coincidir com a resistência da tabela . |
Tabela
| Terminais Condição Resistência |
| 4 & 7 - 1000 W Aproximadamente |
| 5 & 7 Borboleta fechada 1500 W Aproximadamente |
| 5 & 7 Borboleta bem aberta 710 W Aproximadamente |
Como testar suprimento de voltagem
TESTANDO |
1 Ignição desligada, desconecte o multi-plug do sensor de posição de borboleta, ignição ligada, cheque com o MULTITESTE a voltagem dos terminais do multi-plug confira com as especificações na tabela abaixo. |
Tabela
| Terminais Condição Voltagem |
| 4 & 7 ignição ligada 4,8 V min. |
9)- Como testar o Interruptor da posição da borboleta fechada

Checando Operação
TESTANDO |
1 Ignição desligada, desconecte o multi-plug do sensor de posição da borboleta, cheque com o MULTITESTE a resistência dos terminais do sensor de posição da borboleta, opere a borboleta e cheque a resistência nos terminais como na figura acima representados que deve coincidir com a resistência da tabela . |
Tabela
| Terminais Condição Resistência |
| 3 & 7 Borboleta fechada zero |
| 3 & 7 Borboleta aberta Infinita |
10-Como testar Sensor de Fluxo da Massa de Ar

Checando operação
TESTANDO |
1- Ignição desligada desconecte o muli-plug do sensor MAF, conecte a PONTA DE PROVA, nos terminais do muli-plug e terra, ligue o motor, cheque se os leds iluminam. |
Tabela
| Terminais Condição Led |
| 3 & terra motor ligado Ligados |
Como testar voltagem
TESTANDO |
1- O motor deve estar na temperatura normal de funcionamento ignição desligada, não desconecte o multi-plug do sensor MAF ligue o motor e deixe na lenta cheque a voltagem dos terminais do mutli-plug, aumente o rpm até os valores especificados na tabela, cheque a voltagem dos terminais do multi-plug, confira com a tabela . |
Tabela
| Terminais Condição Voltagem |
| 1 & 2 motor ligado 1,3 V aproxi |
| 1 & 2 2000 rpm 1,6 V aproxi |
| 1 & 2 4000 rpm 2,2 V aproxi |

TESTANDO |
1 - Ignição desligada, desconecte o mutli-plug do sensor de temperatura do ar, cheque a temperatura do ar ambiente, com um MULTITESTE DIGITAL cheque a resistência dos terminais do sensor de temperatura do ar confira com as especificações na tabela abaixo. |
Tabela
| Temperatura Resistência |
| 20°C 1600-2800 W |
12)- Como testar Atuador de controle da marcha lenta.

TESTANDO |
1 - Ignição desligada, desconecte o mutli-plug do atuador de controle da marcha lenta, checar a resistência com um MULTITESTE DIGITAL, confira com as especificações na tabela abaixo. |
Tabela
| Terminais Resistência |
| 1 & 2 3-200 W |
13)- Como testar Sensor da posição válvula de controle da marcha lenta.

TESTANDO |
1 - Ignição desligada, desconecte o mutli-plug do sensor da válvula de controle de ar da lenta, e com um MULTITESTE DIGITAL cheque a resistência nos terminais do sensor, confira com as especificações na tabela abaixo. |
Tabela
| Terminais Resistência |
| 4 & 7 1000 W |
| 7 & 8 1200 W |
14)- Como testar bobina de ignição

Checar resistência do primário.
TESTANDO |
1 Ignição desligada, desconectar o multi-plug do amplificador de ignição, desconecte o cabo de alta tensão da bobina de ignição, cheque a resistência dos terminais de baixa tensão (1) da bobina de ignição com o MULTITESTE DIGITAL, confira resistência com a tabela . |
Tabela
| Terminais Resistência |
| 1 & 15 0,5-1,5 W |
Checando resistência secundária
TESTANDO |
1 Ignição desligada, desconectar o multi-plug do amplificador de ignição, desconecte o cabo de alta tensão da bobina de ignição, cheque a resistência do terminal da bobina e cabo de alta tensão (2) da bobina de ignição com o MULTITESTE DIGITAL confira resistência com a tabela . |
Tabela
| Terminais Resistência |
| 15 & Alta Tensão 5000-9000 W |
15)- Como testar Módulo de Potência

Como testar conexão do terra
TESTANDO |
1 Ignição desligada, desconectar o multi-plug do amplificador de ignição, cheque a resistência dos terminais do multi-plug com o MULTITESTE DIGITAL, confira resistência com a tabela . |
Tabela
| Terminais Resistência |
| 3 & terra zero |
Como testar suprimento de voltagem

TESTANDO |
1 Ignição desligada, desconectar o multi-plug do amplificador de ignição, ignição ligada motor parado, cheque a voltagem dos terminais do multi-plug com o MULTITESTE DIGITAL, confira voltagem com a tabela . |
Tabela
| Terminais Condição Resistência |
| 1 & 3 ignição ligada motor parado Voltagem da bateria |
Como testar o sinal
TESTANDO |
1- Ignição desligada, desconecte o multi-plug do amplificador de ignição, conecte a PONTA DE PROVA nos terminais e terra do multi-plug, ligue o motor, cheque se os leds piscam. |
Tabela
| Terminais Condição led |
| 2 & 3 Motor ligado Piscando |
Como testar operação
TESTANDO |
1- Ignição desligada, exponha os terminais de baixa tensão da bobina de ignição, conecte a PONTA DE PROVA nos terminais da bobina, ligue o motor, cheque se os leds piscam. |
Tabela
| Terminais Condição led |
| 1 & 15 Motor ligado Piscando |
16)- Sensor de temperatura da água (ECT)

| Testando |
1 Ignição desligada, desconecte o multi-plug do sensor ECT, alivie a pressão do sistema de arrefecimento, remova do motor o sensor de temperatura da água (ECT), emirja o sensor ECT em água em temperaturas especificadas pela tabela abaixo, com o MULTITESTE DIGITAL.. |
Tabela
| Temperatura Resistência |
| 0° 5000-6500 W |
| 10°C 3250-4400 W |
| 20°C 2200-3000 W |
| 40°C 1000-1400 W |
| 50°C 725-925 W |
| 60°C 540-675 W |
| 80°C 275-375 W |
| 90°C 205-290 W |
| 100°C 160-220 W |
17) - Como testar Sensor da posição da árvore de manivelas (CKP)

TESTANDO |
1 Ignição desligada, desconecte o multi-plug do sensor da posição da árvore de manivelas, cheque a resistência dos terminais do sensor com o MULTITESTE DIGITAL, deve conferir com a resistência especificada na tabela abaixo . |
Tabela
| A cor do multi-plug Cinza |
| Terminais Resistência |
| 1 & 2 480-1000 W |
| 1 & 3 ¥ |
| 2 & 3 ¥ |
18) - Como testar o sensor da posição do eixo de Comando.(CMP)

Como testar conexão do terra
TESTANDO |
1 Ignição desligada, desconecte o multi-plug do sensor da posição do eixo de comando, cheque a resistência dos terminais e terra do multi-plug com o MULTITESTE DIGITAL, deve conferir com a resistência especificada na tabela abaixo . |
Tabela
| Terminais Resistência |
| 1 & terra zero |
Como testar suprimento de voltagem
TESTANDO |
1 Ignição desligada, desconecte o multi-plug do sensor da posição do eixo de comando, ignição ligada motor parado, cheque a voltagem dos terminais do multi-plug com o MULTITESTE DIGITAL, deve conferir com a voltagem especificada na tabela abaixo . |
Tabela
| Terminais Condição Voltagem |
| 1 & 3 ignição ligada motor parado 4,5 - 5,5 V |
| 2 & 3 ignição ligada motor parado Voltagem da bateria |
Como testar o sinal

TESTANDO |
1 Ignição desligada, não desconecte o multi-plug do sensor da posição do eixo de comando apenas exponha os terminais, utilize a PONTA DE PROVA e confira os terminais do multi-plug ligue o motor , cheque se os leds estão piscando . |
Tabela
| Terminais Condição Condição led |
| 1 & 2 Motor ligado Piscando |
19) - Como testar sensor de Detonação. (KS)

TESTANDO |
1 Ignição desligada, desconecte o multi-plug do sensor de Detonação, remova o sensor de Detonação assegure-se que o bloco e os cilindros estejam ajustados e que não tenha corrosão entre suas faces recoloque o sensor dando o torque especificado pelo fabricante. |
Tabela
| Torque 20 Nm |
Como testar conexão do terra
TESTANDO |
1 Ignição desligada, desconecte o multi-plug do sensor de detonação, cheque a resistência dos terminais e terra do multi-plug com o MULTITESTE DIGITAL, deve conferir com a resistência especificada na tabela abaixo . |
Tabela
| Terminais Resistência |
| 2 & terra zero |
20) - Como testar sensor de oxigênio

Checando Suprimento de Voltagem
TESTANDO |
| 1 Ignição desligada, desconecte o multi-plug do sensor de oxigênio, ignição ligada motor parado, cheque com o MULTITESTE DIGITAL a voltagem (1) dos terminais do sensor de oxigênio, que devem coincidir com a tabela abaixo . |
Tabela
| Terminais Condição Voltagem |
| 3 & 4 Ignição ligada motor parado 0,4-0,5 V |
Como testar operação
TESTANDO |
1 Motor na temperatura normal de funcionamento, ligue o motor, deixe na lenta, desconecte o multi-plug do HO2S, cheque a voltagem (2) dos terminais e terra do Sensor com um MULTITESTE DIGITAL. |
Tabela
| Terminais Condição Voltagem |
| 4 & terra Marcha lenta 0,1-0,8 V (flutuando) |
21) - Como testar o aquecedor do sensor de oxigênio

TESTANDO |
1 Ignição desligada, desconecte o multi-plug do sensor da HO2S, cheque a resistência (2) dos terminais do sensor com o MULTITESTE DIGITAL, deve conferir com a resistência especificada na tabela abaixo . |
Tabela
| Terminais Temperatura Resistência |
| 1 & 2 20°C 1- 5 W |
Como testar Suprimento de voltagem
TESTANDO |
1 Ignição desligada, desconecte o multi-plug do sensor HO2S, utilize a PONTA DE PROVA e confira os terminais e terra do multi-plug e ligue o motor, cheque se os leds estão iluminados. Se os leds não estiverem iluminados, confira os cabos e fusíveis. |
Tabela
| Terminais Condição led |
| 1 & terra Motor ligado Ligado |
22) - Como testar válvula de canister (EVAP)

TESTANDO |
1 Ignição desligada, desconecte o multi-plug da válvula de canister, cheque com o MULTITESTE DIGITAL a resistência dos terminais da válvula de canister, que devem coincidir com a tabela abaixo . |
Tabela
| Resistência 22-30 W |
Como testar suprimento de voltagem
TESTANDO |
1 Ignição desligada, desconectar o multi-plug da válvula (EVAP), conecte a PONTA DE PROVA nos terminais e terra do multi-plug, ligue o motor por alguns segundos, cheque se os leds iluminam, se os leds não iluminarem cheque o fusivel n° 29 e o relé da bomba de combustível . |
Tabela
| Terminais Condição Led |
| 1 & terra Motor ligado Ligados |
23) - Como testar relé da bomba de combustivel

Como testar operação
TESTANDO |
1 Ignição desligada , remova o relé cheque a resistência dos terminais do relé com o MUTLITESTE DIGITAL, conecte suprimento da bateria nos terminais especificados do relé, confira os testes com a tabela abaixo. |
Tabela
| Terminais Condição Resistência |
| 30 & 87a Bateria desconectada Infinita |
| 30 & 87f Bateria desconectada Infinita |
| 30 & 87a Bateria conectado Zero |
| 30 & 87f Bateria conectado Zero |
| Bateria + no terminal 15 |
| Bateria no terminal S |
Como testar suprimento de voltagem
TESTANDO |
1 Ignição ligada motor parado, relé deve estar operando, se o relé não estiver funcionando cheque cabos e fusíveis, desligue a ignição, remova o relé, cheque a voltagem dos terminais e terra na base do relé, ignição ligada motor parado, cheque a voltagem dos terminais e terra na base do relé, se a voltagem não for a mesma especificada na tabela, confira cabos e fusíveis . |
Tabela
| Terminais Condição Voltagem |
| 32 & terra Motor desligado Voltagem da Bateria |
| 28 & terra Motor ligado Voltagem da Bateria |
24) - Como testar unidade central (ECM)

TESTANDO |
1- Ignição desligada, desconecte o multi-plug da ECM cheque com o MULTITESTE DIGITAL a Voltagem dos Terminais do multi-plug e terra, acione a ignição, cheque os terminais do multi-plug e terra com MULTITESTE DIGITAL, se a voltagem não for a mesma especificada na tabela confira os cabos e fusíveis . |
Tabela
| Terminais Condição Voltagem |
| D9 & terra Ignição desligada Voltagem da bateria |
| D10 & terra Ignição ligada Voltagem da bateria |
Como testar a conexão do terra
TESTANDO |
1 - Ignição desligada, desconecte o multi-plug da ECM conecte uma caixa de fuga na unidade central cheque com o MULTITESTE DIGITAL a resistência dos terminais do multi-plug e terra, se a resistência não for a mesma especificada na tabela confira os cabos e fusíveis. |
Tabela
| Terminais Resistência |
| D11 & terra zero |
| D12 & terra zero |
| E11 & terra zero |
| E12 & terra zero |
25) - Como testar sensor de velocidade do veiculo (VSS)

TESTANDO |
1 - Ignição desligada, desconecte o multi-plug da unidade central, utilize a PONTA DE PROVA e teste os terminais da caixa de fuga, ignição ligada motor parado, eleve o veiculo gire a roda direita do veiculo cheque se os leds piscam . |
Tabela
| Roda girando Direita e frontal |
| Terminais Condição Led |
| D9 & C13 Ignição desligada Piscando |