CAPITULO 03
APLICATIVO DAEWOO
IEFI 6
NEXIA 1.5 DE 1995em diante.
NEXIA 1.5 16v 1995em diante.
ESPERO 1.5 16V 1995em diante.
ESPERO 1.8/2.0 1995em diante.
COMO FUNCIONA O SISTEMA.
Este sistema foi desenvolvido especialmente para GM que vendeu para DAEWOO é um sistema multiponto. |
Este é um sistema sofisticado, ele mantém o motor funcionando nas melhores condições. |
Ë um sistema que possui autodiagnose própria, que através do código de falhas localizar defeitos sem necessidade de um SCANNER. Sempre que a lâmpada de advertência se acender será indicação que o sistema apresentou defeito gravado na memória. |
| A CENTRALINA UTILIZA AS SEGUINTES LEITURAS. |
| 1 - Sensor de detonação. |
| 2 - Sonda lambda relação ar combustível. |
| 3 - Chave liga/desliga do ar condicionado. |
| 4 - Velocidade do veiculo Km/h. |
| 5 - Tensão do sistema elétrico. |
| 6 - Posição da borboleta do acelerador. |
| 7 - Temperatura do liquido de arrefecimento. |
| 8 - Pressão absoluta do coletor de admissão. |
| 9 - Rotação do motor. |
| 10 - Posição da árvore de manivela. |
| A CENTRALINA ÉO CORAÇÃO ELETRÔNICO DO SISTEMA CONTROLA OS SEGUINTES COMPONENTES. |
| Relação ar/combustível e quantidade injetada de combustível. |
| Ângulo de permanência e de avanço da faísca. |
| Rotação da marcha lenta. |
| Acionamento do ventilador do sistema de arrefecimento. |
| Corte de combustível durante desaceleração. |
| Este sistema possui autodiagnose de defeitos, o que reduz o tempo de pesquisa de falhas. A indicação de falhas do sistema é feito por Piscadas fornecidas pela lâmpada de advertência no painel de instrumentos. |
| Pelos dados abaixo verificamos se existe problemas ou não. |
| Ignição | Lâmpada de advertência | Diagnose. |
| Chave somente ligada. | Lâmpada acesa. | Sem problemas. |
| Motor funcionando. | Lâmpada apagada. | Sem problemas. |
| Motor funcionando | Lâmpada acesa. | Com falhas |
| A lâmpada de Advertência não é indicativa de todos os defeitos, algumas partes como sistema de ignição como cabos de velas e também bomba, filtro, regulador de pressão do sistema de combustível não são detectados. |
| A lâmpada de Advertência funciona como as luzes de advertência da pressão do óleo ou da bateria como por exemplo. |
| Deve acender ao ligar a chave e deve apagar ao motor entrar em funcionamento. |
| Se lâmpada permanecer acesa com o motor funcionando, existe falhas. |

| CÓDIGO DE FALHA | POSSÍVEL DEFEITO |
13 |
Sonda Lambda Circuito Aberto |
14 |
Sensor da Temperatura da Água. |
21 |
Sensor da Posição da Borboleta |
23 |
Sensor da Temperatura do ar. |
24 |
Sensor de Velocidade (VSS) |
32 |
Recirculador de gás defeituoso. |
33 |
Sensor da Pressão Absoluta (MAP) |
42 |
Bobina de Ignição. |
44 |
Sonda Lambda Mistura Pobre. |
45 |
Sonda Lambda Mistura Rica. |
51 |
Módulo do Controle Central (Centralina) |
53 |
Imobilizado defeituoso. |
54 |
Resistir do ajustamento do CO |
OS QUATRO PASSOS PARA CONSEGUIR O CÓDIGOS DE FALHAS.
IDENTIFICAÇÃO DO CÓDIGO.
Como exemplo vamos citar o código 12.
| Lâmpada | Piscada | Pausa | Piscada | Piscada | Pausa maior |
| Números | -------1------- | ----------------- | --------2-------- |
Primeiro número. Segundo número.
Plano de busca de falha pelo sintoma
| PROBLEMA COMPONENTES A SEREM TESTADOS. | |
| MOTOR NÃO PEGA. | m - Sistema de Ignição m - Pressão de combustível. m - Sensor de temperatura da água. m - Sensor da posição da Borboleta. m - Sensor da pressão absoluta. m - Sonda Lambda. m - Válvula da Marcha Lenta. m - Válvula de Canister. m - Sensor da temperatura do ar. m - Bateria e Suas conexões. m - Sensor de Detonação. m - Entrada falsa de ar estanqueidade no sistema de escapamento m - Válvulas Injetoras. |
| MOTOR COM DIFILCUDADE PARA PEGAR. | m - Bateria e Suas
conexões. m - Sensor de Detonação. m - Examinar conectores da Centralina/Relés/Fios. m - Sistema de combustível e sua tubulação. m - Bomba de combustível e suas Conexões. m - Entrada falsa de ar estanqueidade no sistema de escapamento m - Sensor de temperatura da água. m - Válvula da Marcha Lenta. m - Regulador de pressão de combustível. m - Válvulas Injetoras. m - Modulo Central e Conector. m - Sensor da pressão absoluta. |
| MOTOR PEGA MAS MORRE EM SEGUIDA. | m - Examinar conectores da
Centralina/Relés/Fios. m - Sensor da posição da Borboleta. m - Válvula da Marcha Lenta. m - Entrada falsa de ar estanqueidade no sistema de escapamento m - Modulo Central e Conector. |
| PROBLEMAS DE PARTIDA COM MOTOR FRIO | m - Entrada falsa de ar
estanqueidade no sistema de escapamento m - Válvula da Marcha Lenta. m - Sensor da posição da Borboleta. m - Modulo Central e Conector. |
| MARCHA LENTA BAIXA | m - Válvula da Marcha
Lenta. m - Sensor da posição da Borboleta. m - Sensor de temperatura da água. m - Modulo Central e Conector. |
| MARCHA LENTA ALTA | m - Entrada falsa de ar
estanqueidade no sistema de escapamento m - Examinar conectores da Centralina/Relés/Fios. m - Válvula da Marcha Lenta. m - Modulo Central e Conector. |
| MARCHA LENTA IRREGULAR | m - Entrada falsa de ar
estanqueidade no sistema de escapamento m - Examinar conectores da Centralina/Relés/Fios. m - Regulador de pressão de combustível. m - Bomba de combustível e suas Conexões. m - Válvulas Injetoras. m - Sensor da posição da Borboleta m - Válvula da Marcha Lenta. m - Modulo Central e Conector. |
| MÁ RETOMADA DE ACELERAÇÃO | m - Examinar conectores da
Centralina/Relés/Fios. m - Sensor de Fase. m - Sensor de temperatura da água. m - Modulo Central e Conector. |
| MOTOR DETONA BATE PINO | m - Sensor da pressão
absoluta. m - Sensor de temperatura da água. m - Sensor da posição da Borboleta m - Mangueira de combustível e Filtro. m - Bomba de combustível e suas Conexões. m - Válvulas Injetoras. m - Regulador de pressão de combustível. m - Modulo Central e Conector. |
| NÍVEL DE CO MUITO ALTO | m - Examinar conectores da
Centralina/Relés/Fios. m - Entrada falsa de ar estanqueidade no sistema escapamento m - Sensor de temperatura da água. m - Sensor da temperatura do ar. m - Mangueira de combustível e Filtro. m - Bomba de combustível e suas Conexões. m - Regulador de pressão de combustível. m - Válvulas Injetoras m - Sonda Lambda. m - Modulo Central e Conector. |
| nível DE CO MUITO BAIXO | m - Entrada falsa de ar
estanqueidade no sistema escapamento m - Examinar conectores da Centralina/Relés/Fios. m - Sonda Lambda. m - Modulo Central e Conector. |
| EXCESSIVO CONSUMO DE combustível | m - Examinar conectores da
Centralina/Relés/Fios. m - Mangueira de combustível e Filtro m - Bomba de combustível e suas Conexões. m - Regulador de pressão de combustível. m - Válvulas Injetoras m - Sensor da temperatura do ar. m - Sensor da posição da Borboleta m - Modulo Central e Conector. |
| MOTOR CONTINUA FUNCIONANDO APÓS DESLIGADO | m - Sensor da pressão
absoluta. m - Sensor da posição da Borboleta m - Sensor de temperatura da água m - Sensor da temperatura do ar. m - Válvulas Injetoras m - Modulo Central e Conector |
| FALTA POTENCIA EM BAIXA VELOCIDADE. | m - Sensor de temperatura
da água m - Mangueira de combustível e Filtro m - Bomba de combustível e suas Conexões. m - Regulador de pressão de combustível m - Válvulas Injetoras m - Sensor da pressão absoluta. m - Modulo Central e Conector |
| FALTA POTENCIA EM ALTA VELOCIDADE. | m - Examinar conectores da
Centralina/Relés/Fios. m - Entrada falsa de ar estanqueidade no sistema escapamento m - Vazamento ou entupimento das mangueiras de combustível m - Sensor de temperatura da água m - Sensor da temperatura do ar. |
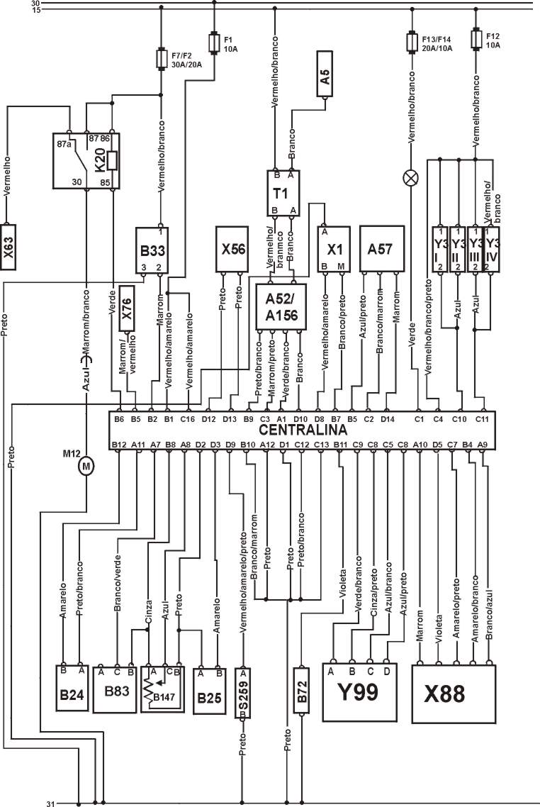
CONECTOR DA UNIDADE CENTRAL

COMPONENTES DO DIAGRAMA ELÉTRICO.
CÓDIGO |
COMPONENTES INTEGRANTES. |
A5 |
Painel de Instrumento. |
A35 |
Centralina |
A52 |
Módulo de Potência |
A57 |
Módulo do Controle de Transmissão. |
A166 |
Distribuidor de Ignição. |
B24 |
Sensor de Temperatura da água. |
B25 |
Sensor de Temperatura do Ar . |
B33 |
Sensor de Velocidade (VSS). |
B72 |
Sensor de Oxigênio (Sonda Lambda) |
B83 |
Sensor de Pressão Absoluta. |
B147 |
Sensor da Posição da Borboleta. |
F |
Fusível |
H63 |
Lâmpada de Falhas. |
K20 |
Relé da Bomba de combustível. |
M12 |
Bomba de combustível. |
S259 |
Interruptor da Caixa de Cambio. |
T1 |
Bobina de Ignição. |
X1 |
Conector de Diagnóstico ( ALDL). |
X56 |
Conector do ajustamento da Ignição. |
X63 |
Conector de Diagnóstico da Bomba de combustível. |
X79 |
Conector da Transmissão. |
X88 |
Componentes do Ar Condicionado. |
Y3 |
Válvulas Injetoras. |
Y99 |
Válvula do Controle da Marcha Lenta. |
15 |
Chave de Ignição Ignição Ligada. |
30 |
Positivo (+) da Bateria. |
31 |
Negativo (-) da Bateria. |
ESQUEMA ELÉTRICO DO NEXIA E ESPERO.

COMO TESTAR OS COMPONENTES.
1 ) Como testar a pressão da Bomba de combustível.

TESTANDO |
1 Antes de iniciar este teste, despressurize o sistema: dê partida, retire o fusível da bomba e espere o carro morrer. Coloque o MANÔMETRO na entrada de combustível (tubo distribuidor ou corpo de borboleta ). Faça um jump nos terminais 30 e 87 do relé da bomba de combustível, faça a bomba funcionar. Deve indicar uma pressão de 2,84 a 3,25 bar com mangueira do vácuo desligado a pressão e não deve cair. |
2 Com o MANÔMETRO na mesma situação anterior, com a mangueira do vácuo ligada e faça o jump no relé deve indicar a pressão de 0,2 a 07 bar |
3 - Com o MANÔMETRO na mesma situação anterior, com retorno fechado deve indicar 4,13 bar no mínimo. |
2) Como testar a vazão da Bomba.

TESTANDO |
1 Antes de iniciar o teste despressurizar o sistema, insira uma cuba no fim da mangueira, faça um jump no relé da bomba de combustível entre os terminais 30 e 87 acionando a bomba deve indicar 0,23 litros em 15 segundos. |

OBS. A bomba de combustível é comandada pelo interruptor de pressão de óleo quando o motor está funcionando.
TESTANDO |
1 Ignição ligada motor parado, desconecte o relé da Bomba de combustível faça um jump entre os terminais 30 e 87 a bomba deverá funcionar. Caso não funcione teste os terminais do multi-plug da bomba de combustível com MULTITESTE DIGITAL deverá ter no terminal (B) positivo 12V (A) negativo (-). |
4) Como testar as Válvulas Injetoras.

TESTANDO |
1Ignição ligada, motor parado PONTA DE PROVA no fio (Vermelho/Branco/Preto) Positivo (+) |
2 Ignição ligada, motor parado PONTA DE PROVA nos fios (Azul) ligados ao pinos C10 C11 positivo (+) 12 V. |
3 Na mesma situação anterior, dê partida no motor Led verde deve piscar durante partida ou com motor funcionando. |
4 MULTITESTE DIGITAL no modo ohmimetro medir resistência nos terminais das Válvulas Injetoras, resistência de 13,5 a 16,0 W . |
5 Ignição ligada, motor parado, MULTITESTE DIGITAL no termina 1 do multi-plug de cada Válvula Injetora devera ser positivo (+)12V. |
5) Como testar o Sensor da Posição da Borboleta.

TESTANDO |
1 Ignição ligada, motor parado, PONTA DE PROVA ligado ao fio D2 (Preto) deverá ser Negativo (-). |
2 Ignição Ligada, motor parado, MULTITESTE DIGITAL no modo voltímetro checar nos terminais do multi-plug do sensor A & B deverá ser de 5V aproximadamente. |
3 -2 Ignição Ligada, motor parado, MULTITESTE DIGITAL no modo voltímetro. Desconecte o multi-plug do sensor e teste como mostra a figura. Gire o eixo até o final. As leituras deverão estar de acordo com as tabelas abaixo. |
Dados ª.
| Terminais Condição Voltagem |
| B & C Borboleta Fechada 0,3 a 0,8 V |
| B & C Borboleta Aberta 4,1 a 4,7 V |
Dados b.
| Terminais Condição Resistência. |
| B & C Borboleta Fechada 1000 a 3000 W |
| B & C Borboleta Aberta 5500 a 7500 W |

TESTANDO |
1 Ignição ligada, motor parado PONTA DE PROVA no fio (Branco/Preto) ligado ao pino A11 da Centralina deve ser Negativo(-). |
2 Ignição Ligada, motor parado, MULTITESTE DIGITAL no modo voltímetro, desconecte o multi-plugs do sensor teste a Voltagem entre os terminais A & C deve ser de 5 V aproximadamente. |
3 - Ignição Ligada, motor parado, MULTITESTE DIGITAL no modo voltímetro, desconecte o multi-plugs do sensor. Com uma Bomba a vácuo ligada ao MAP, aplique vácuo e compare com os dados abaixo. |
Dados.
| Terminais Vácuo Voltagem |
| A & B Zero 4,8 a 5,2 V |
| A & B 0,2 bar 3,5 a 3,9 V |
| A & B 0,4 bar 2,3 a 2,7 V |
| A & B 0,6 bar 1,3 a 1,7 V |
| A & B 0,8 bar 0,3 a 0,7 V |
7) Como testar o Sensor de Temperatura do Ar.

TESTANDO |
1 Ignição ligada, motor parado PONTA DE PROVA no fio (Branco) ligado ao pino D2 da Centralina deve ser Negativo (-). |
2 - Ignição Ligada, motor parado, MULTITESTE DIGITAL no modo ohmimetro, desconecte o multi-plug do sensor e teste a resistência confira os dados abaixo. |
DADOS.
| Temperatura °C | 10 |
20 |
40 |
70 |
80 |
90 |
100 |
| Resistência W | 5670 |
3400 |
1400 |
450 |
332 |
240 |
185 |
8) Como testar a Válvula do Controle da Marcha Lenta.

TESTANDO |
1- Ignição ligada, motor parado. Conecte a ponta de prova em cada um dos fios do motor de passo > Os leds deverão picar alternadamente quando for dada a partida (logo que o motor pegar). |
2- Ignição desligada . Desconecte o conector do motor de passo. Com o MULTITESTE DIGITAL na posição ohmimetro, meça as resistências dos enrolamentos dos terminais A & B e C & D do motor de passo > Devem estar de acordo com a tabela abaixo. |
DADOS.
| Terminais Resistência |
| A & B 40 a 80 W |
| C & D 40 a 80 W |
9) Como testar a Bobina de Ignição.

TESTANDO |
1-Centelhador colocado em cada saída da bobina. Dar partida no motor > centelha forte (min. 2cm)durante partida. |
2 Não Desconecte o Multi-plug da bobina apenas exponha os terminais ignição ligada motor parado ,com um MULTITESTE DIGITAL testar o terminal B & Terra, ignição ligada Positivo (+) 12V. |
Checando a resistência

TESTANDO |
| 1 MULTITESTE DIGITAL no modo ohmimetro, medir resistência do primário e secundário da bobina conforme dados abaixo. |
Resistência Primária.
| Terminais Resistência |
| A & B 0,35 a 0,45 W |
Resistência Secundária.
| Terminais Resistência |
| B & Cabo de Alta Tensão 7500 a 9500 W |
10 Como testar o Módulo de Potência.

OBS. O módulo de potência esta incorporado ao distribuidor.
TESTANDO |
1 Ignição ligada, motor parado desconecte do distribuidor o multi-plug de dois pinos e com MULTITESTE DIGITAL no modo voltímetro teste os terminais e compare com os dados abaixo. |
Conferindo provisão de Voltagem. (1) (2)
DADOS.
| Terminais Voltagem |
| A & Terra Positivo (+) 12V |
| B & Terra Positivo (+) 12V |
TESTANDO |
1 Ignição ligada motor parado não desconecte o multi-plug do distribuidor. Exponha os terminais do Multi-plug de quatro (4) pinos, com um MULTITESTE DIGITAL no modo Voltímetro e faça os testes como indica a tabela abaixo e compare. |
Conferindo a Voltagem. (3)
| Terminais Condição Voltagem |
| A & Terra Ignição Ligada Zero |
| A & Terra Acionando Motor Zero |
| A & Terra Marcha Lenta Zero |
| B & Terra Ignição Ligada Zero |
| B & Terra Acionando Motor 0,1 a 0,2 V |
| B & Terra Marcha Lenta 4,5 a 5,0 V |
| C & Terra Ignição Ligada 0,3 V max. |
| C & Terra Acionando Motor 0,5 a 1,5 V |
| C & Terra Marcha Lenta 0,7 a 2,7 V |
| D & Terra Ignição Ligada 0,3 V max |
| D & Terra Acionando Motor 0,2 a 03 V |
| D & Terra Marcha Lenta 1,0 a 3,0 V |
TESTANDO |
1 Ignição desligada, assegure-se que os fios estejam bem conectados, fio da bobina da ignição e o multi-plug e o módulo de potência, não desconecte o multi-plug, exponha os terminais, conecte uma PONTA DE PROVA e compare os dados abaixo. |
Checar operação.
| Terminais Condição LED |
| A & Terra Acionando Motor Piscando Alternadamente |
11) Como testar Sensor de Temperatura da Água

TESTANDO |
1 Ignição Ligada, motor parado, PONTA DE PROVA no fio (Preto/Branco) ligado a o pino A 11 da Centralina deve ser Negativo. |
2 Ignição ligada, motor parado, MULTITESTE DIGITAL, no modo ohmimetro no fio (Verde) ligado ao pino B12 da centralina ou desconecte o multi-plug e teste o sensor após coloca-lo em água nas temperaturas especificadas e compare os dados abaixo. |
DADOS.
| Temperatura °C | 20 |
40 |
60 |
80 |
100 |
| Resistência W | 3520 |
1459 |
667 |
332 |
177 |
12) Como testar o Sensor de Rotação.

OBS: Este Sensor também provê o sinal de RPM.
TESTANDO |
1 Ignição desligada, desconecte o multi-plug do Sensor, checar a resistência nos terminais do sensor com um MULTITESTE DIGITAL no modo Ohmimetro deverá variar de 500 a 1500 W . |

TESTANDO |
1 Motor funcionando, e aquecido, não desconecte o multi-plug dos terminais do sensor O2S MULTITESTE DIGITAL no modo Voltímetro no fio do Sensor acelere deverá oscilar 0,1 a 0,9 V. |
14 Como testar o Relé da Bomba de combustível.

TESTANDO |
1 Ignição ligada, motor parado com MULTITESTE DIGITAL no modo voltímetro checar a voltagem nos terminais e terra da base do relé conforme dados abaixo. |
DADOS:
| Terminais Condição Voltagem. |
| 86 & Terra Ignição Ligada Positivo (+) |
| 87 & Terra Ignição Ligada Positivo (+) |
DADOS:
| Terminais Condição Resistência |
| 30 & 87 Bateria desconectada. ¥ Infinito |
| 30 & 87a Bateria desconectada. Zero |
| 30 & 87 Bateria conectada Zero |
| 30 & 87a Bateria conectada ¥ Infinito |
| Bateria (+) Positivo Terminal 86 |
| Bateria (-) Negativo Terminal 85 |

TESTANDO |
1-Com ignição desligada desconecte o multi-plug da Centralina, logo após com a ignição ligada utilizando um MULTITESTE DIGITAL no modo voltímetro conferir os dados abaixo. |
DADOS A:
| Terminais Condições Voltagem |
| B1 & Terra Ignição Desligada Positivo (+) |
| C16 & Terra Ignição Desligada Positivo (+) |
| C4 & Terra Ignição Ligada Positivo (+) |
DADOS B:
| Terminais Condições Resistência |
| A12 & Terra Ignição Desligada Zero |
| B10 & Terra Ignição Desligada Zero |
| C12 & Terra Ignição Desligada Zero |
| C13 & Terra Ignição Desligada Zero |
| D1 & Terra Ignição Desligada Zero |

TESTANDO |
1 Ignição Ligada, motor parado com MULTITESTE DIGITAL testar a Voltagem dos terminais do multi-plug conforme dados abaixo. |
DADOS:
| Terminais Seletor do Cambio Voltagem |
| D9 & Terra PARK 1 V Máx. |
| D9 & Terra Neutro 1 V Máx. |
| D9 & Terra Outras Posições 12 V Aproximadamente |

TESTANDO |
1 Levante as rodas de tração. Com o motor funcionando, engate em primeira marcha. Com CANETA PONTA DE PROVA no fio (Marrom) ligado ao pino B2 da Centralina deverá piscar em quanto a roda girar. |