Capitulo 92
Peugeot
Bosch Monomotronic
MA 3.1
Peugeot 106 / 106 Soleil
| O sistema Bosch Monomotronic é um sistema monoponto isto quer dizer que tem somente uma válvula injetora possui sistema de alto diagnóse que é reconhecida a falha através de códigos de piscadas.Que podem ser contadas através do código de piscadas da lampada de defeito no painel do veculo . |
Como zerar a unidade central
Aterre o pino 2 do conector de diagnósticos por 10 segundos e repita novamente o ação para confirmação.
Após faça o jumper para conferir a ordem de reset de memoria.
| Código | Significados |
| 11 | Fim de seqüência |
| 12 | Começo da seqüência |
| 13 | Sensor de Temperatura do ar de admissão |
| 14 | Sensor de temperatura da água |
| 15 | Bomba de Gasolina |
| 18 | Bomba de resfraiador do turbo |
| 21 | Sensor de posição da borboleta |
| 22 | Motor de passo |
| 23 | Válvula de controle de ar de marcha-lenta |
| 25 | Válvula solenóide de entrada variável (L) |
| 26 | Válvula solenóide de entrada da variável (C) |
| 27 | Sensor de velocidade do veiculo |
| 31 | Sonda Lambada |
| 32 | Controle automático de mistura |
| 33 | Sensor de pressão do coletor de admissão (map) |
| 34 | Válvula de Canister |
| 35 | Interrruptor de abertura total da borboleta |
| 36 | Sensor de resistência do aquecedor da sonda lambada |
| 41 | Sensor de rotação |
| 42 | Injetorses de Combustível |
| 43 | Controle do sensor de rotação |
| 44 | Sensor de detonação |
| 45 | Função de comando da Bobina |
| 47 | Regulagem da pressão do turbo |
| 51 | Sensor de Oxigênio |
| 52 | Função de regulação de riqueza |
| 53 | Tansão da bateria |
| 54 | ECU |
| 55 | Resistor de ajuste de CO |
| 56 | Anti-arranque codificado |
| 57 | Função de comando da bobina 2 |
| 58 | Função de comando da bobina 3 |
| 59 | Função de comando da Bobina 4 |
| 61 | Válvula de rgulagem do turbo |
| 62 | Sensor de Detonação 2 |
| 63 | Sensor de oxigenio 2 |
| 64 | Controle de mistura B |
| 65 | Sensor do comando de válvulas |
| 71 | injetor 1 |
| 72 | Injetor 2 |
| 73 | Injetor 3 |
| 74 | Injetor 4 |
| 75 | Injetor 5 |
| 76 | Injetor 6 |
| 79 | Sensor MAP |
| 81 | Relé da bomba de gasolina |
| 82 | Injetor |
| 83 | Motor de regulagem da marcha lenta |
| 84 | Válvula de Canister |
| 85 | Relé do compressor de refrigeração |
| 95 97 |
Sinal de consumo de carburante |
| 96 | Sinal de velocidade do motor |
| Motor de partida vira mas não pega ou pega com dificuldade | 1.Teste de centelha 2.Sistema de combustível 3.Sensor de Temperatura da Água 4.Sistema de ignição 5.Fusíveism e relés do sistema de injeção e da bomba. 6.Compressão/Vácuo 7.Sensor de Rotação |
| Motor pega ,mas morre em seguida | 1. Sensor temperatura de água 2.Sensor de rotação 3.Atuador de marcha lenta |
| Problemas com Marcha-Lenta (rotação,gases de escape, etc). |
1. Sistema de Ignição 2.Atuador de marcha-lenta 3.Sonda lambada 4.Bomba de combustível 5.Válvula de Injetora 6.Compressão/Vácuo 7.Sensor de Temperatura do ar |
| Má retomada de aceleração | 1.Sistema de ignição 2.Válvula injetora 3.Sistema de Combustível 4.Sonda lambda 5.Sensor de tempearatura do ar 6.Sensor de temperatura da água 7.Sensor de Posição da borboleta 8.Válvula termostática 9.Compressão/Vácuo |
| Motor com falha temporária (motor reteia/hesita) | 1.Sistema de combustível 2.Sonda lambada 3.Sistema de ignição 4.Válvula injetora 5.Sensor de rotação |
| Motor corre quando o carro pára | 1. Carga da bateria 2.Sonda lambda 3.Atuador da Marcha-Lenta 4.Circuitos de vácuo 5.Sensor de posição da borboleta |
| Motor falha (ignição , injeção) | 1.Sistema de Combustível 2.Sonda Lambada 3.Potênciometro da Borboleta 4.Válvula injetora 5. Sistema de ignição |
| Consumo de Combustível muito elevado | 1.Sistema de combustível 2.Sistema de ignição 3.Sistema de arrrefecimento 4.Sensor de temperatura da água 5.Válvula injetora |
| Baixa potência do motor com carga máxima | 1.Sistema de ignição 2.Compressão/Vácuo 3.Válvula Injetora 4.Sensor de Posição da borboleta 5.Sistema de combustível |
| Motor continua funcionando após desligado | 1. Sistema de Combustível 2.Compressão/Carbonização |
| Motor aquece muito | 1.Sistema de Ignição 2.Barra termostática/Sistema de arrefecimento 3.Índice de CO / sonda lambada 4.Sensor de temperatura da água compreção a vácuo |
| Dificuldade de partida com motor frio | 1.Sistema de combustível 2.Compressão /Vácuo 3.Conexão ao terra da bateria e do motor 4.Entrada falsa de ar 5.Sensor de temperatura da água 6.Atuador da marcha lenta 7.Sensor de temperatura do ar |
| Dificuldade de partida como o motor quente | 1.Sensor de temperatura da água 2.Conexão ao terra da bateria e do motor 3.Entrada falsa de ar 4.Sistema de combustível 5.Atuador de marcha-lenta 6.Sensor de Temperatura do ar 7.Compressão/vácuo |
| Motor detona bate pino | 1.Combustível 2.Compressão/vávuo/carbonização 3.Ssitema de ignição 4.Sensor de rotação |
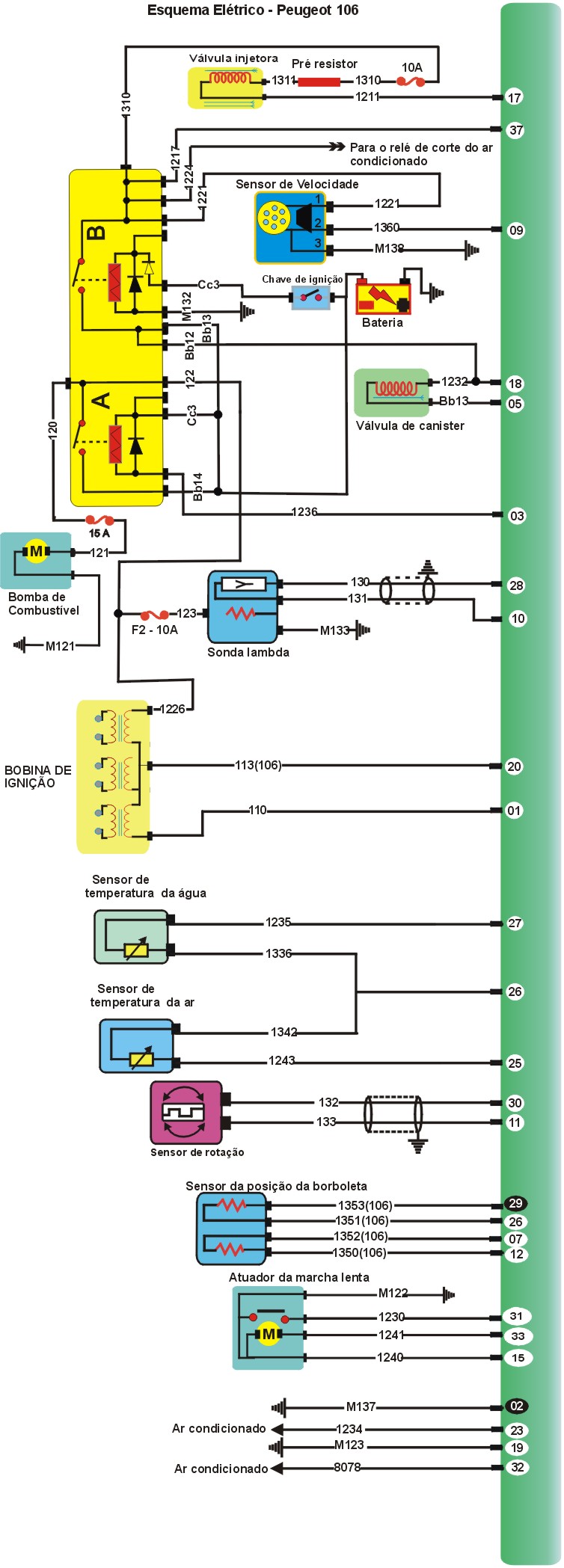
Esquema elétrico Peugeot Soleil


| MEDIDAS DO
SISTEMA Bobinas de Ignição Resistênciado enrolamento primário....................................................0,6 a 0,8W Resitência do enrolamento secundário.................................................7,5 K a 8,5 KW Tensão de Alimentação.......................................................................12V Sensor de Temperatura do ar Tensão de alimentação.........................................................................5 V Resistência Motor Frio.........................................................................0,7k a 3,0kW Sensor de Temperatura da água Tensão de Alimentação..........................................................................5V Resistência motor Frio............................................................................700 a 3000W Resitência do Motor Quente...................................................................175 a 230W Sensor de Rotação Resistência do inrolamento....................................................................350 a 500 (20° C) Injetor de Combustível Resistência do inrolamento....................................................................14 a 16W Eletroválvula do Canister Resistência do enrolamento..................................................................40 a 60 W Sonda Lambada Resistência de aquecimento..................................................................2 a 3W Atuador de Marcha-Lenta Resistência do enrolamento................................................................50 a 70W |
01-Como testar Sensor temperatura da Água

TESTANDO |
| 1-PONTA DE PROVA no fio 1336, ligado ao pino 26 da ECU - negativo-. |
| 2-MULTITESTE DIGITAL modo ohmimetro no fio 1235, que esta ligado ao pino 25 da Unidade central compare com a temperatura da tabela abaixo. |
| 3-MULTITESTE DIGITAL modo voltimetro no fio 1235, que esta ligado ao pino 25 da Unidade central compare com a temperatura da tabela abaixo. |
Tabela
| Temperatura°C | 100 | 90 | 80 | 60 | 50 | 40 | 30 | 20 | 10 |
| Tensão | 0,4 | 0,5 | 0,7 | 1,1 | 1,4 | 1,8 | 2,3 | 2,8 | 3,3 |
| ResistênciaW | 175 | 230 | 300 | 570 | 800 | 1150 | 1700 | 2500 | 3800 |
02-Como testar o Sensor de temperatura do ar

TESTANDO |
| 1-Ignição ligada, motor parado, PONTA DE PROVA no fio 1342 ligado ao pino 26 da ECU - negativo-. |
| 2-Ignição ligada, motor parado, MULTITESTE DIGITAL modo voltimetro no fio 1243, compare com a tabela abaixo. |
Tabela
| Temperatura°C | 100 | 90 | 80 | 60 | 50 | 40 | 30 | 20 | 10 |
| Tensão | 0,4 | 0,5 | 0,7 | 1,1 | 1,4 | 1,8 | 2,3 | 2,8 | 3,3 |
| ResistênciaW | 175 | 230 | 300 | 570 | 800 | 1150 | 1700 | 2500 | 3800 |
03-Como testar Sensor de Oxigênio-Sonda lambada

TESTANDO |
| 1- Motor funcinando, PONTA DE PROVA no fio 123, ligado ao terminal 9 do relé duplo - positivo (+) 12V. |
| 2-Motor funcionando, PONTA DE PROVA no fio M133 da sonda ligado ao terra - negativo. |
| 3-Ignição desligada, desconectar a sonda do chicote.Com o MULTITESTE DIGITAL medir resistência de aquecimento da sonda - resistência de 2 a 3W . |
| 4-Motor funciona, PONTA DE PROVA no fio 131 da sonda ligado ao pino 10 da ECU - Negativo |
| 5-Motor funciona e aquecido, MULTITESTE DIGITAL modo voltímetro, no fio 130 da sonda ligado ao pino 26 da ECU.Acelere o motor várias vezes - Tensão deve ficar oscilando entre 0,1 V e 0,8 V. |
04-Como testar sensor de Rotação

TESTANDO |
| 1-Ignição desligada, desconectar o sensor do chicote, com o MULTIMETRO DIGITAL, modo ohmímetro, medir resistência do sensor - resistência de 350 a 500W (a 20°). |
| 2-Conectar o sensor ao chicote. Instalar o MULTITESTE digital com a garrafa gafanhoto no fio 132 (Ligado ao pino 30 da ECU).Selecionar no MULTITESTE DIGITAL tensão altenada dar partida no motor - Deve indicar um valor entre 3,0 e 5,0 vac na partida. |
05-Como testar Sensor da Posição da borboleta

TESTANDO |
| 1-Ignição ligada, PONTA DE PROVA no fio 1351 (ligado ao pino 26 da ECU) -negativo -. |
| 2-Ignição ligada, MULTITESTE DIGITAL no modo voltímetro, no fio 1350 ligado ao pino 12 da ECU - Tensão de 5,0 V ± 5%. |
| 3- Ignição ligada, MULTITESTE DIGITAL modo voltímetro no 1353 fio ligado ao pino 29 da ECU. Gire lentamente o eixo da borboleta até o final - As leituras devem estar de acordo com a tabela 1. A variação de tensão entre Fechada e Aberta deverá ser linear. |
| 4-Ignição ligada, MULTITESTE DIGITAL modo voltímetro no fio 1351 ligado ao pino 26 da ECU. Gire lentamente o eixo da borboleta até o final - As leituras devem estar de acordo com a tabela 2.A váriação de tensão entre fechada e aberta deverá ser linear. |
Tabela 1
| Posição da Borboleta | Tensão (V) |
| Borboleta Fechada | 0,2 a 0,7 V |
| Borboleta aberta | 4,4 |
Tabela 2
| Posição da Borboleta | Tensão (V) |
| Borboleta Fechada | 1,9 a 2,2 V |
| Borboleta 1/3 em diante | 4,0 a 5,0 V |
06)-Como testar Sensor de Velocidade

TESTANDO |
| 1- PONTA DE PROVA no fio M138 ligado ao terra - negativo -. |
| 2- PONTA DE PROVA no fio 1221 ligado 12 V +positivo+. |
| 3- Ignição ligada, motor parado, Levantar uma das rodas dianteiras do veículo. Ponta de prova no fio 1360 ligado ao pino 9 da ECU. Girar a roda - Os leds devem piscar enquanto a roda girar. |
07 -Como testar Válvuala Injetora 106

TESTANDO |
| 1- PONTA DE PROVA no fio 1311 led verde deve piscar. |
| 2-PONTA DE PROVA no fio 1211 led verde deve piscar. |
| 3- PONTA DE PROVA no fio 1311 + positivo 12V +. |
| 4-MULTITESTE DIGITAL modo ohmímero, medir resistência da válvula injetora - Resistência de 14 a 16W. |
08-Como testar Válvula Injetora Peuget 106 Soleil:

TESTANDO |
| 1-PONTA DE PROVA no fio 1310 ligado ao relé duplo +Positivo + 12 V |
| 2- PONTA DE PROVA no fio 1211 ligados ao pino 17 ECU . Dê partida no motor -Led Verde pisca durante partida ou com motor funcionamento. |
| 3-MULTITESTE DIGITAL modo ohmímetro, medir resistência da válvula injetora -Resitência de 14 a 16W. |
09 - Motor de passo - Controle da Marcha Lenta
Teste do interruptor da marcha lenta

TESTANDO |
| 1-PONTA DE PROVA no fio M122 ligado ao pino 14 da ECU - Negativo-. |
| 2-PONTA DE PROVA no fio 1230 ligados ao pino 31 ECU -Negativo-, com o pedal do acelerador em repouso e os dois led's acesos pisando levemente no pedal do acelerador. |
16- Teste do atuador de marcha-lenta

TESTANDO |
| 1-PONTA DE PROVA nos fios 1240 ligado ao pino 15 da ECU e 1241 ligado ao pino 33da ECU - deve variar de positvo para negativo conforme varia a rotácão de marcha lenta do motor. |
| 2-Ignição ligada, motor parado. Retire o conector do atuador de marcha-lenta e meça sua resitência entre os pinos ligados aos terminais 15 e 33 da ECU - Deverá ser de 3 a 200 W. |
| 3- Ignição ligada, motor parado. PONTA DE PROVA no fio 1222 ligado ao terminal 5 do relé -Positivo +. |
| 4-Ignição ligada, motor parado.MULTITESTE DIGITAL modo voltímetro no fio 1231 (ligado ao pino 24 da ECU. Tensão de aproximadamente 10,5V. |
| 5-Ignição ligada, motor funcionando, MULTITESTE DIGITAL modo voltímetro no fio 1231 ligado ao pino 24 da ECU. Tensão de aproximadamente 0,5 V. |
10-Como testar Bobina de Ignição

TESTANDO |
| 1-Cenetelhador colocado na bobina.Dar partida no motor Centelhador forte (mínimo 2 cm ) durante a partida. |
| 2-PONTA DE PROVA no fio1226 ligado ao Relé Duplo +Positivo + (12V) durante a partida e/ou com o motor funcinando. |
| 3-PONTA DE PROVA no fio 110 ligado ao terminal 1 da ECU e fio 113 (106) / 111 (106 Soleil) ligado ao terminal 20 da unidade central .Ignição ligada motor funcionando o led verde deve piscar cotinuamente com o motor ligado . |
| 4-MULTITESTE DIGITAL no modo homímetro, medir resistência do primário entre o fio 1226 os fio s ligados aos pinos 1 e 20 da unidade central e do secundário da bobina (entre as saidas para as velas )- primário : 0,6 a 0,8W Secundário: 7,5 kW a 8,5 K W |
11- Como testar Bomba e Circuito de Combustível


TESTANDO |
| 1-PONTA DE PROVA no fio 121 da bomba.Dar partida no motor + Positivo + 12V durante partida. |
| 2-PONTA DE PROVA no fio M121 da bomba - Negativo-. |
Bomba funcionando teste de pressão do sistema
TESTANDO |
| 1-Pressurizar o sistema : Ignição desligada, retire o conector da bomba e dê partida no motor por alguns segundos .Após despressurizadar , reinstale o conector .Instalar manômetro na linha de entrada de combustível.Dar partida no motor - Pressão de aproximadamente 1,0 bar com motor fucnionando. |
| 2-Motor funcionando, feche a válvula de passagem.A pressão deve subir até 2 bar e permanecer constante. |
12-Como testar Válvula de Canister

TESTANDO |
| 1-PONTA DE PROVA nos fio ligado ao relé duplo. Dar partida no motor - positivo + 12V durante a partida e/ou com o motor funcionando. |
| 2-Ignição desligada, desconectar a válvula do chicote . Com MULTITESTE DIGITAL , medir a resistência elétrica entre os terminais da válvula - Resistência entre os terminais da válvula - Resistência entre 40 e 60W. |
| 3-MULTITESTE DIGITAL no modo voltímetro no fio 1232 ligado ao pino 5 da ECU . Acelere o motor algumas vezes . Leitura deve oscilar entre 0 e 6 vcc por alguns instantes. |
13-Como testar aquecedor de corpo de borboletas ( somente 106 Soleil)

TESTANDO |
| 1-PONTA DE PROVA no fio m227 do aquecedor -negativo-. |
| 2-PONTA DE PROVA no fio 1227 do aquecedor - Positivo + (12 V). |
| 3- Ignição desligada, desconecte o aquecedor do chicote .Com o MULTITESTE DIGITAL ohmímetro medir a resitência elétrica entre os terminais do aquecedor - 3 a 5 W. |


TESTANDO |
| 1-PONTA DE PROVA nos terminais 8 e 11 do relé .+positivo+. |
| 2-PONTA DE PROVA nos terminais 2,10 e 14 do relé . +Positivo +. |
| 3- PONTA DE PROVA no terminal 7 e 10 do relé . Dê partida no motor -Negativo- durante partida ou com motor funcinando. |
| 4-PONTA DE PROVA no terminal 7 e 10 do relé.Dê partida no motor - Negativo- durante partida ou com o motor fucnioando. |
15-Alimentação da Unidade Central

TESTANDO |
| 1- PONTA DE PROVA nos fios ligados ao pino 37 e pino 18 da ECU - Positivo +. |
| 2-PONTA DE PROVA nos fios ligados aos pinos 2 e 19 -Negativo-. |
Peugeot 106 Soleil:

TESTANDO |
| 1-PONTA DE PROVA nos fios ligados ao pino 37 e pino 18 da ECU - Positivo +. |
| 2-Ignição desligada, PONTA DE PROVA nos fios ligados aos pinos 2 e 19 -Negativo-. |