CAPITULO 84
APLICATIVO
GM
PCM
OMEGA 3.8 V6
Como conseguir os códigos de falhas?
Conector ALDL do Omega como fazer o JUMP

13 |
Nenhum sinal da sonda do lado direito |
14 |
Baixa voltagem do sensor de temperatura da água |
15 |
Alta voltagem do sensor de temperatura da água |
16 |
Voltagem instável do sensor de temperatura da água |
17 |
Erro da UC Circuito do Sensor de Temperatura da água |
18 |
Falha de Fluxo da EGR |
19 |
Emperramento do Sensor da posição da Borboleta |
21 |
Alta Voltagem no Sensor da posição da Borboleta |
22 |
Baixa Voltagem no Sensor da posição da Borboleta |
23 |
Alta Voltagem no Sensor de Temperatura do Ar |
24 |
Sem sinal no Sensor de Velocidade |
25 |
Baixa Voltagem no Sensor de Temperatura do Ar |
26 |
Voltagem instável no Sensor de Temperatura do Ar |
28 |
Falha no circuito do conjunto do interruptor de posição da válvula manual de pressão do fluido da transmissão. |
29 |
Falha na posição da EGR. |
31 |
Falha no sistema de alarme anti-furto. |
32 |
Fluxo de massa de ar fora de faixa |
33 |
Alta voltagem no sensor de pressão barométrica |
34 |
Baixa voltagem no sensor de pressão barométrica |
35 |
Erro de rotação de marcha lenta |
36 |
Vazamento de vácuo |
41 |
Falha no circuito de saída do ponto de ignição EST |
42 |
Falha no circuito de derivação de ignição |
43 |
Falha no circuito do sensor de detonação |
44 |
Mistura pobre no lado direito |
45 |
Mistura rica no lado direito |
47 |
Falha no sinal de referencia 18X |
48 |
Falha no sensor de fase |
49 |
Sinal intermitente no sensor de fase |
51 |
Erro do PROM da UC |
52 |
Voltagem do sistema excessivamente alto por longo período |
53 |
Voltagem do sistema excessivamente alto |
54 |
Voltagem instável do sistema |
55 |
Erro na conversão analógica/digital |
57 |
Falha do monitor de voltagem do injetor |
58 |
Baixa voltagem do sensor de temperatura do fluido de transmissão |
59 |
Alta voltagem do sensor de temperatura do fluido de transmissão |
63 |
Nenhum sinal na sonda lambda esquerda. |
64 |
Mistura pobre no lado esquerdo |
65 |
Mistura rica no lado esquerdo |
66 |
Falha no circuito do solenóide 2 - 3 |
67 |
Falha no circuito do solenóide de energização da embreagem do conversor de torque |
69 |
Sistema de embreagem de conversor de torque |
72 |
Sinal de velocidade do veiculo intermitente |
73 |
Erro de corrente do solenóide de controle de pressão |
75 |
Baixa voltagem do sistema |
76 |
Ajuste curto de combustível |
78 |
Ajuste longo de combustível |
79 |
Excesso de temperatura do fluido de transmissão |
81 |
Falha no circuito do solenóide de mudança 2 e 3 |
82 |
Falha no circuito do solenóide de mudança 1 e 2 |
83 |
Falha no circuito do solenóide de modulação de amplitude de pulso da embreagem do conversor de torque |
85 |
Patinamento da transmissão |
91 |
Falha no módulo quad driver SM |
92 |
Ventilador de baixa velocidade sem sinal do BCM |
93 |
Falha no circuito de detonação SNEF |
95 |
Patinamento de transmissão |
96 |
Falha do sensor de pressão |
97 |
Falha na eletroválvula de purga de Canister |
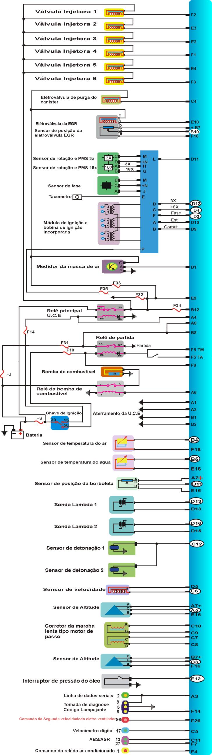
Conector da UC


TESTANDO |
1- Ignição ligada, motor parado, MULTITESTE DIGITAL no modo voltímetro no SENSOR e confira os dados abaixo |
Sensor de Temperatura da Água °C |
ResistênciaW |
Tensão V |
-10 |
16180 |
|
0 |
9420 |
|
10 |
5670 |
|
20 |
3520 |
|
30 |
2238 |
|
40 |
1459 |
|
50 |
973 |
3,6 |
60 |
660 |
3,3 |
70 |
465 |
2,8 |
80 |
325 |
2.4 |
90 |
235 |
2,0 |
100 |
175 |
1,7 |
110 |
129 |
1,4 |
2) Como testar o Sensor de Temperatura do Ár.?
TESTANDO |
1- Ignição ligada, motor parado, MULTITESTE DIGITAL no modo voltímetro no SENSOR e confira os dados abaixo |
Sensor de Temperatura da Água °C |
ResistênciaW |
Tensão V |
-10 |
16180 |
|
0 |
9420 |
|
10 |
5670 |
|
20 |
3520 |
|
30 |
2238 |
|
40 |
1459 |
|
50 |
973 |
3,6 |
60 |
660 |
3,3 |
70 |
465 |
2,8 |
80 |
325 |
2.4 |
90 |
235 |
2,0 |
100 |
175 |
1,7 |
110 |
129 |
1,4 |
3) Como testar o Sensor de Rotação e PMS 3x?
TESTANDO |
| 1 Com um MULTITESTE DIGITAL no modo freqüência (Hz) checar a freqüência nos pinos D12 e Massa e conferir com os dados abaixo. |
DADOS
| RPM | 200 |
300 |
800 |
900 |
1000 |
1500 |
3000 |
| Hz | 10,0 |
15,0 |
40,0 |
45,0 |
50,0 |
75,0 |
150,0 |
4) Como testar o Sensor de Rotação e PMS 18x?
TESTANDO |
| 1 Com um MULTITESTE DIGITAL no modo freqüência (Hz) checar a freqüência nos pinos D4 e Massa e conferir com os dados abaixo. |
DADOS
| RPM | 200 |
300 |
800 |
900 |
1000 |
1500 |
3000 |
| Hz | 60,0 |
90,0 |
240,0 |
270,0 |
300,0 |
450,0 |
900,0 |
5) Como testar o sensor de posição da borboleta?
TESTANDO |
| 1 Com um MULTITESTE DIGITAL no modo voltimetro checar a tensão e conferir com os dados abaixo |
DADOS
| Sensor da Posição da Borboleta | Tensão |
| Fechada | 0,15 a 1,0 |
| Aberta | 4,5 a 4,8 |
6) Como testar a Sonda Lambda?
TESTANDO |
| 1 Com um MULTITESTE DIGITAL no modo voltimetro checar a tensão e conferir que deverá ser de 0,1 a 0,9 V |
7) Como testar o Corretor de Marcha Lenta?
TESTANDO |
| 1 Com um MULTITESTE DIGITAL no modo ohmimetro checar a resistência entre os pinos V14 e V30 que deverá ser de 40 a 80 W |
| 2 Com um MULTITESTE DIGITAL no modo ohmimetro checar a resistência entre os pinos V13 e V29 que deverá ser de 40 a 80 W |
8) Como testar a Válvula Injetora?
TESTANDO |
| 1 Com um MULTITESTE DIGITAL no modo ohmimetro checar a resistência entre os pinos da Válvula que deverá ser de 11,8 a 12,6 W |
9) Como testar a Pressão da Bomba de Combustivel?
TESTANDO |
1 Com um MANOMETRO instalado checar a pressão de linha que deverá ser de 2,6 a 3,4 bar. |
10) Como testar a Bobina de Ignição?
TESTANDO |
1 Com um MULTITESTE DIGITAL no modo Ohmimetro checar a resistência doprimário 0,3 a 1,5 W - secundário de 5 a 7 KW . |
11) Como testar a Elétroválvula EGR?
TESTANDO |
1 Com um MULTITESTE DIGITAL no modo Ohmimetro checar a resistência da Eletroválvula EGR entre os pinos E10 e B7 que deverá ser de 7 a 10W . |
12) Como testar o Sensor de Velocidade?

TESTANDO |
| 1 Com um MULTITESTE DIGITAL no modo Ohmimetro checar a resistência do Sensor de Velocidade entre os pinos D5 e C6 que deverá ser de 1480 a 2700W . |