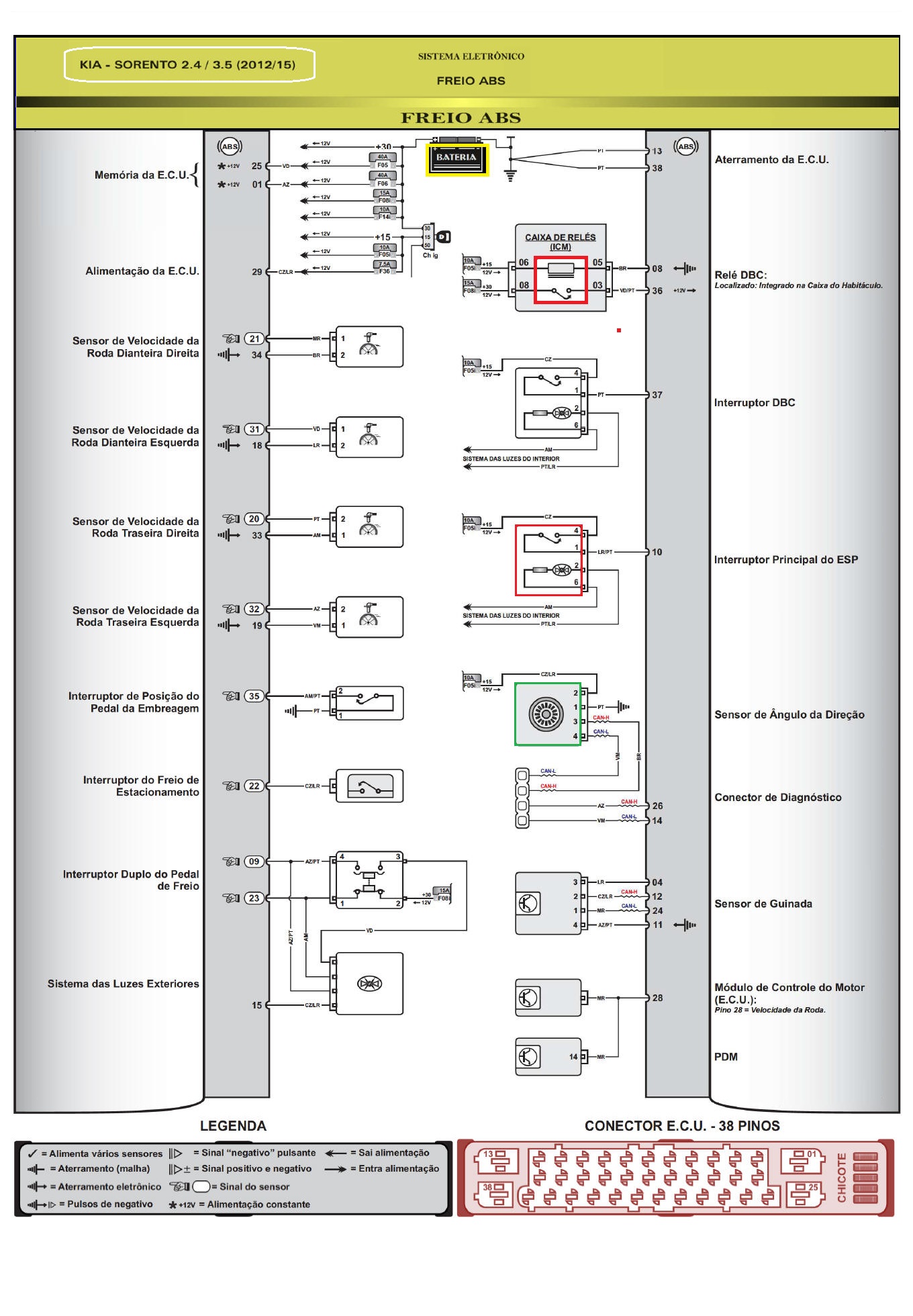
DIAGRAMA EL�TRICO  - FREIOS ABS